Scrigroup - Documente si articole

     

HomeDocumenteUploadResurseAlte limbi doc
AdministratieDrept

NORMATIV DEARE, EXECUTIE, OPERARE, INTRETINERE, SI REPARARE A SISTEMELOR DE DEPOZITARE SI DISTRIBUTIE A GAZELOR PETROLIERE LICHEFIATE UTILIZATE DREPT COMBUSTIBIL PENTRU AUTOVEHICULE

legislatie



+ Font mai mare | - Font mai mic



NORMATIV



DE

PROIECTARE, EXECUTIE, OPERARE, INTRETINERE, SI REPARARE A SISTEMELOR DE DEPOZITARE SI DISTRIBUTIE A GAZELOR PETROLIERE LICHEFIATE

UTILIZATE DREPT COMBUSTIBIL PENTRU AUTOVEHICULE

NTGPL-001: 2006

Obiect si terminologie

1.1. Obiectul prezentelor norme tehnice il constituie stabilirea conditiilor minime necesare pentru proiectarea, executia, operarea, intretinerea, repararea, modificarea, modernizarea, dezafectarea si postutilizarea sistemelor pentru depozitarea si distributia gazelor petroliere lichefiate utilizate drept combustibil pentru autovehiculele cu motoare cu conversie pentru acest tip de carburant (cunoscut drept GPL auto, GPLc, autogaz) denumit in continuare autogaz, precum si ansamblul masurilor de prevenire si de interventie operativa pentru diminuarea consecintelor sociale, economice si ecologice in cazul producerii unor evenimente la astfel de sisteme.

1.2. Proiectarea si executia sistemelor pentru depozitarea si distributia autogazului trebuie sa asigure realizarea cerintelor de calitate si de securitate in exploatare conform legislatiei in vigoare.

1.3. Termenii si abrevierile utilizate in prezentele norme tehnice sunt explicitati in Anexa nr. 1. Standardele, normativele, reglementarile tehnice etc mentionate in normativ se refera la editia in vigoare.

Domeniu de aplicare

2.1. Prezentele norme tehnice se aplica sistemelor noi de depozitare si distributie a autogazului la autovehicule, precum si la modernizarea sistemelor existente:

1. Sisteme independente :

a.           cu depozitare in recipiente sub presiune orizontale sau verticale de suprafata (supraterane), in sistem monobloc (tip skid), cu capacitatea totala maxima de depozitare de 13 m3 apa;

b.          cu depozitare in recipiente sub presiune, orizontale sau verticale de suprafata (supraterane), separate de punctul de distributie, cu capacitatea totala maxima de depozitare de 20m3 apa;

c.           cu depozitare in recipiente sub presiune, orizontale semiingropate, acoperite sau ingropate (subterane), separate de punctul de distributie (distribuitor), cu capacitatea totala maxima de depozitare de 50m3 apa;

2. Sisteme mixte (comune) cu alte sisteme pentru distributia carburantilor:

a.           cu depozitare in recipiente sub presiune orizontale sau verticale de suprafata (supraterane), in sistem monobloc (tip skid), cu capacitatea totala maxima de depozitare de 13m3 apa;

b.          cu depozitare in recipiente sub presiune, orizontale sau verticale de suprafata (supraterane), separate de punctul de distributie, cu capacitatea totala maxima de depozitare de 20m3 apa;

c.           cu depozitare in recipiente sub presiune, orizontale semiingropate, acoperite sau ingropate (subterane), separate de punctul de distributie, cu capacitatea totala maxima de depozitare de 30m3 apa;

2.3. Prezentele norme tehnice nu se aplica:

a. sistemelor pentru conversia carburantului instalate pe toate tipurile de autovehicule sau pe ambarcatiunile de agrement;

b. sistemului aferent recipientului sub presiune transportabil (autocisterna) care echipeaza vehiculul de transport al autogazului la sistemul de depozitare si distributie;

c. sistemelor de alimentare cu GPL la consumatorii casnici si/ sau industriali;

d. sistemelor care utilizeaza gaze naturale lichefiate-GNL sau gaze naturale comprimate pentru vehicule-GNCV, drept carburant.

2.4. Cerintele tehnice de calitate ale autogazului sunt prevazute in Anexa nr. 2, iar cerintele de securitate privind utilizarea autogazului sunt prevazute in Anexa nr. 3.

Cerinte generale privind sistemele de depozitare si distributie a autogazului

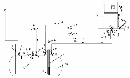
3.1. In Anexa nr. 4a este prezentata informativ schema de principiu a unui sistem suprateran de depozitare si distributie a autogazului.

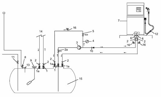
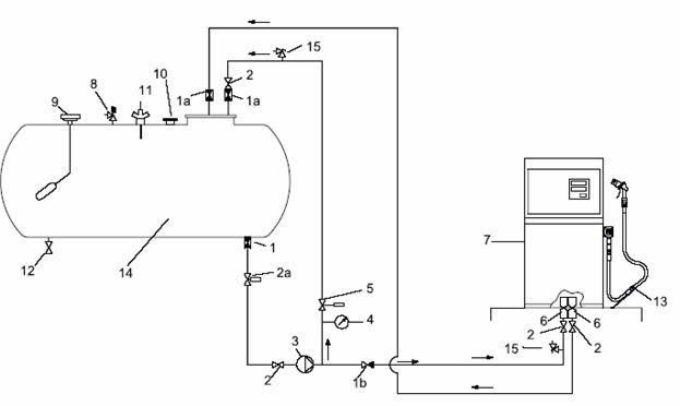
3.2. In Anexa nr.4b sunt prezentate informativ schemele de principiu ale unui sistem subteran de depozitare si distributie a autogazului prevazut cu pompe de transfer submersibile, de suprafata si de suprafata cu degazare pe conducta de refulare.

3.3. Sistemele independente de depozitare si distributie a autogazului la autovehicule sunt amplasate pe locatii individuale, special amenajate pentru distributia autogazului. La stabilirea amplasamentului/ locatiei se vor respecta principiile de amplasare din Codul tehnic al GPL art.3.2 1- 11.

3.4. Sistemele de depozitare si distributie a autogazului la autovehicule, in functie de tipul constructiv, sunt alcatuite din urmatoarele elemente componente:

a.       recipientul/ recipientele sub presiune;

b.      pompa de transfer;

c.       distribuitorul de autogaz

d.      sistemul de conducte tehnologice autogaz faza lichid si gaz;

e.       sistemul pentru sustinerea echipamentelor;

f.        fundatia;

g.       cladiri (structuri) administrative, comerciale si/sau auxiliare aferente, dupa caz, sistemului de distributie

h.       instalatii de semnalizare si stingere a incendiilor.

Recipientul/ recipientele sub presiune

3.5. Recipientul/ recipientele sub presiune, orizontale sau verticale, pentru depozitarea autogazului se instaleaza la suprafata (suprateran) pe fundatii individuale sau pe o structura metalica monobloc amplasata pe o fundatie (la sistemele tip skid).

3.6. Recipientul/ recipientele sub presiune orizontale pentru depozitarea autogazului pe amplasament semiingropat, acoperit sau ingropat(subteran) se instaleaza pe fundatii individuale, in cuve sau pe strat din nisip curat si tasat.

3.7. Recipientul/ recipientele sub presiune instalate la suprafata(suprateran) care intra in compunerea sistemelor monobloc (tip skid) de distributie a autogazului vor avea capacitatea totala de depozitare ≤ 13m3 apa.

3.8. Recipientul/ recipientele sub presiune instalate la suprafata (suprateran) care intra in compunerea sistemelor de distributie cu recipiente separate de distribuitorul de autogaz vor avea capacitatea totala de depozitare ≤ 20m3 apa.

3.9. Recipientul/ recipientele sub presiune instalate semiingropat, acoperit si/sau ingropat (subteran) separate de distribuitorul de autogaz care intra in compunerea sistemelor de distributie independente vor avea capacitatea totala de depozitare ≤ 50m3 apa.

3.10. Recipientul/ recipientele sub presiune instalate semiingropat, acoperit si/sau ingropat (subteran) separate de distribuitorul de autogaz care intra in compunerea sistemelor de distributie mixte vor avea capacitatea totala de depozitare ≤ 30m3 apa.

3.11. Recipientul/ recipientele sub presiune semiingropate, acoperite si/sau ingropate (subterane) care intra in compunerea tuturor sistemelor de distributie a autogazului se vor instala separat de distribuitor, in amplasamente imprejmuite si marcate cu etichetele de pericol , insotite de frazele de risc si securitate.

Recipientul/ recipientele sub presiune instalate la suprafata (suprateran) care intra in compunerea sistemelor de distributie a autogazului cu recipiente separate se vor instala separat de distribuitor, in amplasamente imprejmuite si marcate cu etichete de pericol insotite de frazele de risc si securitate specifice autogazului.

3.13. Recipientul/ recipientele sub presiune acoperite, ingropate (subterane si semiingropate vor fi imprejmuite cu gard din plasa metalica, cu inaltimea de 1,80m, cu poarta/ porti asigurata/e impotriva accesului persoanelor neautorizate, cu etichete vizibile, inscriptionate cu etichete de pericol, insotite de frazele de risc si securitate aferente autogazului.

Zona din interiorul si din jurul imprejmuirilor ( pe o distanta de cca. 3m) se curata de vegetatie, trebuie ferita de gunoaie si obiecte straine si se acopera cu pietris sau nisip in incinta imprejmuita .

Pentru identificare, traseele conductelor de autogaz faza lichid si gaz care nu sunt amplasate la suprafata/suprateran se marcheaza corespunzator.

Pompa de transfer

Pompa de transfer (centrifuga, rotativa sau cu coloana instalata submersibil sau la exterior) pentru alimentarea distribuitorului trebuie construita in conformitate cu cerintele esentiale ale HG 119/ 2004.

Pompa este antrenata de un motor electric executat in constructie Ex, adecvata fluidului de lucru, care trebuie sa fie executat in conformitate cu cerintele esentiale din:

HG 752/ 2004, privind stabilirea conditiilor pentru introducerea pe piata a echipamentelor si sistemelor protectoare destinate utilizarii in atmosfere potential explozive, cu modificarile ulterioare;

HG 457/ 2003 republicata privind asigurarea securitatii utilizatorilor de echipamente electrice de joasa tensiuneelectrosecuritatea, cu modificarile ulterioare;

HG nr. 982/2007 privind compatibilitatea electromagnetica,;

Legea 245/ 2004 privind securitatea generala a produselor.

Tabloul electric pentru comanda actionarii pompei de transfer amplasat in zona cu atmosfera potential exploziva, trebuie executat in constructie Ex conform cerintelor esentiale din HG 752/ 2004.

Tabloul electric pentru comanda actionarii pompei de transfer poate fi executat si in constructie normala dar se va amplasa intr-o locatie din zona 2 de pericol.

Intreruperea alimentarii cu energie a pompei de transfer se poate asigura din :

- intrerupatorul local din echiparea tabloului local al sistemului;

- intrerupatorul general din echiparea tabloului general de distributie;

- butonul de intrerupere a alimentarii cu energie electrica pentru situatii de urgenta.

Instalatia electrica se va proiecta si executa in conformitate cu normativul NP 099 Normativ pentru proiectarea, executarea, verificarea si exploatarea instalatiilor electrice in zone cu pericol de explozie.

Pompa de transfer trebuie prevazuta pe conducta de aspiratie cu un filtru Y cu posibilitatea de curatare periodica fara afectarea integritatii conductei.

Ansamblul distribuitorului de autogaz

Distribuitorul de autogaz este un sistem de distributie compus dintr-un degazor, un debitmetru volumetric, un sistem de inregistrare si vizualizare a cantitatii distribuite prevazut cu memorie mecanica si electronica si un sistem intern de conducte si armaturi specific.

Distributia se realizeaza printr-un tub flexibil (furtun) prevazut cu pistol cu cuplare etansa la recipientul-rezervor al autovehiculului.

Lungimea furtunului distribuitorului de autogaz nu va depasi 5m, iar furtunul va fi prevazut cu supapa antismulgere la punerea accidentala in miscare a autovehiculului. Partea netractabila a furtunului va fi asigurata prin prindere sigura de fundatia sau suportul distribuitorului.

Se recomanda ca furtunul sa indeplineasca dimensiunile si cerintele de incercari prevazute in SR EN 13760 - Dispozitiv de incarcare cu GPL a vehiculelor de sarcini usoare si grele. Dispozitiv de incarcare: Conditii de incercare si dimensiuni.

Debitmetrul volumetric trebuie prevazut cu posibilitate de inregistrare si/ sau listare a cantitatii de autogaz distribuite. Debitmetrul volumetric trebuie verificat si autorizat de autoritatea metrologica nationala in conformitate cu prevederile legislatiei in vigoare. Sigilarea echipamentului de masurare se face in conformitate cu precizarile din aprobarea de model.

Sistemul de conducte tehnologice autogaz faza lichid si gaz

Sistemul de conducte tehnologice pentru autogaz cuprinde:

conducta faza lichid aferenta aspiratiei pompei de transfer;

conducta faza lichid aferenta refularii pompei de transfer la distribuitor;

conducta colectoare/ retur faza gaz de la degazorul distribuitorului.

Pe conducta de autogaz faza lichid aferenta aspiratiei pompei de transfer se monteaza cel putin urmatoarele echipamente:

robinet de siguranta cu actionare manuala montat pe racordul de golire al recipientului de depozitare. Robinetul are rol de izolare a recipientului in cazul aparitiei unor defectiuni ale robinetului cu actionare de la distanta, precum si la verificarile tehnice ale acestuia;

robinet cu actionare manuala sau sisteme cu actionare pneumatica, hidraulicasau electrica cu comanda de inchidere/ deschidere de la distanta; sistemul cu actionare pneumatica de la distanta a robinetului are in componenta un compresor de aer, care sa refuleze aer uscat la o presiune ≥0,6MPa (6 bar) si o conducta de aer de actionare. Actionarea hidraulica sau electrica a robinetului trebuie realizata cu respectarea cerintelor de securitate din HG 752/ 2004, HG 497/ 2003 si HG 982/2007 cu modificarile ulterioare;

supapa de exces de debit montata inaintea robinetului cu comanda de la distanta. Supapa de exces de debit se poate monta si in interiorul recipientului de depozitare, direct pe racordul de golire;

filtru Y cu posibilitatea de curatare periodica fara afectarea integritatii conductei;

Ordinea de montare a echipamentelor aferente conductei de autogaz faza lichid pe aspiratia pompei de transfer este recomandata in schemele de principiu ale sistemului de depozitare si distributie prezentate in Anexa nr. 4a.

Conducta de autogaz faza lichid aferenta refularii pompei de transfer la distribuitor trebuie sa fie alcatuita dintr-o ramificatie catre distribuitor, prevazuta cu robinet de izolare si o ramificatie pentru descarcarea excesului de autogaz.

Conducta de autogaz faza lichid in exces trebuie sa descarce diferential produsul in recipientul de depozitare, printr-o supapa diferentiala si o armatura de by-pass. Inainte de returul in recipientul de depozitare pe conducta se va monta un robinet de izolare.

Conducta colectoare de autogaz faza gaz de la degazorul distribuitorului trebuie prevazuta la returul in recipientul de depozitare cu robinet de izolare.

In cazul sistemelor de depozitare si distributie a autogazului prevazute cu mai multe recipiente de depozitare, se poate asigura alimentarea distribuitorului cu o singura pompa de transfer.

Pompa de transfer poate fi cuplata printr-un sistem de conducte la toate recipientele si va fi prevazuta cu armaturi de izolare individuala a recipientelor, astfel incat sa nu fie posibila utilizarea aspiratiei simultane a autogazului din mai multe recipiente.

Cadrul metalic (suportul) pentru sustinerea echipamentelor

Cadrul sistemului monobloc (tip skid) trebuie sa asigure stabilitatea, rezistenta si nedeformabilitatea la sarcinile la care este supus.

In cazul sistemelor cu recipiente de suprafata (supraterane) cu capacitatea mai mare de 5m3 apa, cadrul trebuie sa fie realizat astfel incat sa contina o constructie metalica fixa, cu scara de acces la toate armaturile amplasate pe generatoarea superioara a recipientul/recipientelor de depozitare.

Cadrul metalic trebuie sa fie prevazut cu suficiente cleme sudate pentru legarea la pamant a echipamentului sistemului.

3.37. Cadrul metalic se va amplasa pe o fundatie executata conform art. 3.38, suprainaltata cu cel putin 30 cm fata de nivelul platformei sistemului si prevazuta cu balustrada solida de protectie pe intreaga portiune a zonei de acces a autovehiculelor si a cisternei de alimentare cu autogaz a sistemului.

Fundatii

3.38. Fundatiile de asezare a cadrului metalic complet echipat, a distribuitorului la

sistemele cu recipiente separate, a pompei de transfer la sistemele cu recipiente semiingropate, acoperite si ingropate (subterane) trebuie sa fie proiectate conform:

Legii nr.107/ 1996 a apelor;

Normativului NP112-2004 privind proiectarea structurilor de fundare directa;

Normativului NP 074-2002 privind documentatiile geotehnice pentru constructii;

Normativului NP 055-2001 privind proiectarea antiseismica a constructiilor,

si trebuie sa fie executate astfel incat sa asigure stabilitatea si integritatea in operare a sistemelor.

3.39. Materialele utilizate la realizarea fundatiilor trebuie sa respecte conditiile de calitate cerute de HG 622/ 2004 republicata privind stabilirea conditiilor de introducere pe piata a produselor pentru constructii, cu modificarile si completarile ulterioare.

Recipientele de depozitare semiingropate, acoperite si ingropate (subterane) se

pot monta:

- pe suporti de fundatie direct in gropi speciale amenajate, cu nisip cu grosimea de cel

putin 30 cm pe toata infasuratoarea suprafetei exterioare a recipientului sau in cuva

betonata;

- direct pe un pat de nisip a carei grosime pe toata suprafata de asezare sa nu fie mai

mica de 30 cm.

- recipientele de depozitare semiingropate si acoperite reglementari se pot acoperi cu

un strat de pamant vegetal asezat peste stratul de nisip, separat corespunzator.

La stabilirea amplasamentului gropilor sau cuvelor de fundare a recipientelor se

vor avea in vedere zonele de protectie sanitara si zonele umede si inundabile asa cum sunt definite in legislatia in vigoare.

La sistemele de fundatie in cuva betonata cu nisip se va prevedea un sistem de monitorizare la adancime a eventualelor scurgeri de autogaz (Anexa nr.7).

Cladirea administrativa si comerciala a statiei de distributie

(1) Cladirile (structuri) administrative, comerciale si/sau auxiliare aferente sistemului de depozitare si distributie a autogazului se proiecteaza si amplaseaza in conformitate cu prevederile normativului NP 004 si a altor specifice.

Se excepteaza cabina sistemului independent de depozitare si distributie a autogazului in sistem monobloc tip SKID care poate fi proiectata si executata din materiale incombustibile, precum si din materiale cu clasa de combustibilitate C1, C2 si C3.

Instalatii de semnalizare si stingere a incendiilor si instalatii utilitare pentru cladiri

3.44. Instalatiile de stingere aferente sistemelor de depozitare si distributie autogaz trebuie proiectate, executate si exploatate in conformitate cu prevederile Normativului NP 086-05 pentru proiectarea, executia si exploatarea instalatiilor de stingere a incendiilor ale Ordinului nr. 163/2007 al ministrului administratiei si internelor pentru aprobarea Normelor generale de aparare impotriva incendiilor, ale normativului NP 004, precum si potrivit prezentelor norme tehnice.

3.45. Cladirile (structuri) administrative, comerciale si/sau auxiliare ale sistemelor de

depozitare si distributie a autogazului se proiecteaza pentru siguranta la foc si se echipeaza si doteaza cu mijloace tehnice de prevenire si stingere a incendiilor conform prevederilor normativelor P 118 privind siguranta la foc a constructiilor, NP 086 privind proiectarea, executia si exploatarea instalatiilor de stingere a incendiilor, I 18-2-02 pentru proiectarea si executarea instalatiilor de semnalizare a incendiilor si a sistemelor de alarmare contra efractiei din cladiri, Ordinului ministrului administratiei si internelor nr. 163/2007 pentru aprobarea Normelor generale de aparare impotriva incendiilor si Codului tehnic al GPL art 3.2 si special art. 3.2.3 si 3.2.4.

Sistemele de depozitare si distributie autogaz dotate cu instalatii monobloc tip SKID, recipiente supraterane sau cu recipiente semiingropate din statiile mixte si independente amplasate pe locatii in care exista retea publica de apa, care au in zona de amplasare un hidrant stradal situat la mai putin de 50m, se doteaza cu accesorii necesare de trecere a apei (hidrant de suprafata sau hidrant subteran cu hidrant portativ cu robinete, furtunuri tip "C", tevi de refulare prevazute cu dispozitiv de pulverizare, chei pentru racorduri etc).

Sistemele de depozitare si distributie autogaz dotate cu instalatii monobloc tip SKID, recipiente supraterane sau cu recipiente semiingropate din statiile mixte si independente amplasate pe locatii in care exista retea publica de apa, la care cel mai apropiat hidrant este situat la peste 50m, se echipeaza cu instalatie de hidranti exteriori, asigurandu-se dotarea cu accesoriile necesare de trecere a apei (hidrant de suprafata sau hidrant subteran cu hidrant portativ cu robinete, furtunuri tip "C", tevi de refulare prevazute cu dispozitiv de pulverizare, chei pentru racorduri etc).

Pentru amplasamentele in care nu exista retea publica de apa sau hidranti exteriori, dar exista o sursa naturala de apa (lac, iaz, rau etc) amplasata la cel mult 400m in vecinatatea statiei de distributie mixte sau independente, care poate sa asigure debitele necesare interventiei, proprietarul este obligat sa amenajeze o rampa pentru alimentarea pompelor mobile sau fixe de interventie in caz de incendiu.

(a) Pentru sistemele de depozitare si distributie din statiile mixte sau independente cu instalatii monobloc tip SKID, recipiente supraterane sau cu recipiente semiingropate cu capacitatea de depozitare ≥13 m3 apa, amplasate in locatii fara retea publica de apa sau retea de hidranti exteriori este obligatorie asigurarea unei rezerve minime de apa pentru stingerea incendiilor din exterior, timp de 60 minute cu un debit de min 2,5 l/s;

(b) Rezerva de apa poate fi asigurata direct din bazine, rezervoare sau surse naturale cu ajutorul pompelor mobile sau fixe de interventie, asigurandu-se dotarea cu accesorii necesare de trecere a apei conform art. 3.45.

Mijloacele de prima interventie din dotarea sistemelor de depozitare si distributie

autogaz din incinta statiilor independente sau mixte trebuie asigurate astfel:

a. Sisteme de depozitare si distributie autogaz dotate cu instalatii monobloc tip SKID, recipiente supraterane sau semiingropate din statiile mixte si independente se doteaza cu minimum:

- un stingator transportabil cu pulbere (cel putin P50 sau echivalent);

- trei stingatoare portative cu pulbere (cel putin P6 sau echivalent) sau echivalent cu generatoare de aerosoli;

b. Sisteme de depozitare si distributie autogaz dotate cu recipiente subterane sau acoperite se doteaza cu minimum:

- un stingator transportabil cu pulbere (cel putin P20 sau echivalent);

- trei stingatoare portative cu pulbere (cel putin P6 sau echivalent) sau echivalent cu generatoare de aerosoli;

3.51. In cazul statiilor mixte de distributie carburanti, se asigura suplimentar si dotarea cu stingatoare portative si transportabile prevazuta in Normativul NP 004.

3.52. Nu sunt admise traversari ale sistemelor de depozitare si distributie autogaz si a zonelor cu pericol de explozie din incinta statiilor independente de catre retele de apa, gaze, electrice, incalzire, canalizare, altele decat cele proprii statiei.

3.53. Instalatiile utilitare (electrice, sanitare, incalzire, de ventilare-climatizare, gaze, automatizari etc) se proiecteaza, realizeaza si exploateaza conform Normativului NP 004 si reglementarilor specifice in vigoare.

Conditii tehnice privind proiectarea echipamentului sub presiune aferent sistemelor de depozitare si distributie a autogazului

4.1. Echipamentul sub presiune (recipientul/ele sub presiune pentru depozitarea autogazului si sistemul de conducte tehnologice sub presiune) aferent sistemelor de depozitare si distributie a autogazului la autovehicule impreuna cu accesoriile de securitate si accesoriile sub presiune, trebuie sa indeplineasca cerintele de proiectare, fabricare, incercare, marcare, etichetare considerate esentiale din motive de securitate, clasificate conform Codului tehnic al GPL-Tabelul 2 .

La proiectarea echipamentelor sub presiune (recipiente de depozitare sub presiune si conducte tehnologice), pentru a se garanta ca echipamentele sub presiune sunt sigure pe toata durata lor de viata, trebuie luati in considerare pe langa factorii din Codul tehnic al GPL art. 3.17 si urmatorii factori:

a.  presiunea interna/ externa (presiunea maxima admisibila de lucru 1,8MPa(18bar), corespunzatoare temperaturii maxime admisibile de lucru de +500C pentru propan, respectiv presiunea exterioara de 0,1MPa(1bar);

b.  temperatura de functionare si temperatura mediului ambient( temperatura maxima admisibila de lucru de plus 500C, respectiv temperatura minima admisibila de lucru mai mica sau egala cu minus 200C;

c.  presiunea statica si masa continutului in conditii de functionare si incercare;

d.  sarcini datorate conditiilor de trafic, vant, zapada, cutremure;

e.  forte si momente de reactiune rezultate din elementele de sustinere, elementele de prindere, din conducte etc.;

f.   coeficienti de siguranta corespunzatori, pentru prevenirea tuturor tipurilor de avarii;

g. posibilitatea aparitiei simultane a diferitelor sarcini;

h.  coroziunea si eroziunea, oboseala etc;

i.  posibilitatea de descompunere a fluidelor instabile.

4.3. La alegerea accesoriilor pentru reglarea presiunii proiectantul trebuie sa tina cont de:

a.  starea fluidului continut: gaz sau lichid;

b.  clasificarea fluidului continut: grupa 1 sau grupa 2;

c.  presiunea maxima admisibila;

d.  volumul in litri sau diametrul nominal, dupa caz.

4.4. Metodele de calcul in proiectare trebuie sa indeplineasca prevederile Codului

tehnic al GPL Tabelul 2 pct.11.

4.5. Proiectarea se recomanda a fi realizata dupa standardele armonizate (conform Ordinului MIR 440/ 2004) prin care se asigura respectarea cerintelor esentiale inscrise in Anexele ZA si ZB ale acestora (care stabilesc relatia dintre prevederile standardului si cerintele esentiale din HG 584/ 2004).

4.6. Standardele armonizate recomandate la art. 4.5. sunt:

a.         SR EN 12542 - Recipiente cilindrice stationare, sudate, din otel, produse in serie, pentru depozitarea gazelor petroliere lichefiate (GPL) avand un volum mai mic sau egal cu 13 m3 si pentru instalare la suprafata. Proiectare si executie;

b.                SR EN 14075 - Recipiente cilindrice stationare, sudate, din otel, produse in serie, pentru depozitarea gazelor petroliere lichefiate (GPL) avand un volum mai mic sau egal cu 13 m3 si pentru instalare subterana. Proiectare si executie;

c.         SR EN 13445-3 - Recipiente sub presiune nesupuse la flacara - Partea 3: Proiectare;

d.      SR EN 13480-3 - Conducte metalice industriale. Partea 3: Proiectare si calcul.

4.7. Pot fi utilizate si alte coduri si standarde de proiectare cu conditia ca proiectantul sa faca dovada respectarii cerintelor esentiale din HG 584/ 2004 Anexa 1 si sa stabileasca corelatia dintre coduri si cerintele esentiale .

4.8. Suplimentar, prin proiectul de executie trebuie mentionate urmatoarele elemente, conform HG 584/ 2004 Anexa 1:

masuri privind asigurarea manipularii/ operarii si functionarii in conditii de securitate;

mijloace corespunzatoare pentru golirea si aerisirea echipamentului sub presiune;

masuri privind operatiile de umplere/ golire, inclusiv masuri privind calibrarea metrologica a recipientelor de depozitare echipate cu indicatoare procentuale de nivel.   Tabelele cu corectiile de densitate la temperatura fata de densitatea la 150C a autogazului sunt prevazute in Codul tehnic al GPL : Anexa nr.4);

masuri privind protectia impotriva depasirii limitelor admisibile de functionare ale echipamentelor sub presiune;

masuri privind asigurarea cerintelor esentiale pentru proiectarea ansamblurilor sistemelor de depozitare si distributie a autogazului;

4.9. Recipientele de depozitare ingropate (subterane), acoperite, semiingropate si cele supraterane cu capacitatea mai mare de 5 m3, trebuie sa aiba obligatoriu o gura de vizitare cu DN ≥ 500mm. Recipientele fara gura de vizitare nu vor avea durata de functionare mai mare de 10 ani.

4.10. Echiparea recipientelor sub presiune pentru depozitarea autogazului trebuie sa fie in concordanta cu cerintele din Tabelul 1.

Tabelul Echiparea recipientelor sub presiune pentru depozitarea autogazului

Functia

Functionare in faza gazoasa

Functionare in faza lichida

Corespondenta cu articolele din HG 584/ 2004 Anexa 1

Limitatorul de presiune

O

O

Purjarea

F

F

Evacuare/golire faza lichida

O

O

Indicatia sau controlul nivelului maxim de umplere

O

O

Umplerea

O

O

Iesirea fazei gazoase

O

F

Returul fazei gazoase

N

O

Returul fazei lichide

N

O

Indicatorul de temperatura

F

O

Indicatorul de presiune

F

O

Indicatorul nivelului de lichid

O

O

Accesorii de securitate pentru limitarea directa a presiunii

O

O

Legaturi echipotentiale si de punere la pamant

O

O

O=obligatoriu; F=facultativ; N neaplicabil

NOTA : Racordurile filetate pot avea dimensiuni mai mici sau egale cu DN 50, etansarea se recomanda sa se faca cu produse de etansare si/sau masticuri conform SR EN 751-2, SR EN 751-3.

Accesoriile de securitate pentru limitarea directa a presiunii pot fi: supapa de siguranta, dispozitiv de limitarea presiunii sau dispozitiv hidrostatic de limitare a presiunii.

4.12. Pentru recipientele ingropate se mai pot aplica urmatoarele variante pentru limitarea presiunii:

a.       acoperire cu pamant cu grosimea mai mare de 0,5 m;

b.          doua sisteme independente de protectie contra supraumplerii: unul cu functionare automata si unul cu actionare manuala cu indicare locala pentru nivelul maxim de umplere;

c.           doua sisteme de control a suprapresiunii (presostate care intrerup functionarea pe conducta de intrare/retur a fazelor lichid si gaz);

d.          protectia mantalei recipientului contra tuturor riscurilor de incendiu la interiorul compartimentului de acces la armaturi sau la dispozitivul pentru situatii de urgenta.

Pentru conducte, prin proiectare si executie trebuie sa se asigure ca riscul unei suprasolicitari a flanselor, legaturilor, compensatoarelor sau furtunurilor, datorat unei miscari libere nepermise sau producerii unor forte execesiv de mari, trebuie compensate in mod adecvat prin mijloace de sprijinire, rigidizare, ancorare, aliniere sau pretensionare.

Trebuie acordata o atentie deosebita posibilitatii de producere a unor avarii datorita turbulentei si a vartejurilor care pot aparea in profilul curgerii autogazului prin conducta de aspiratie si posibilitatii aparitiei fenomenului de oboseala datorat vibratiilor in conducta.

4.15. Prin proiect, se impune marcarea punctelor de ramificatie, indicand fluidul continut, iar intre ramificatiile cu armaturi de inchidere trebuie prevazute supape de descarcare pentru preluarea dilatarii termice a autogazului in perioadele calduroase. Tabelul cu corectiile de volum la 150C, raportate la densitatea la 150C si tabelul cu factorii de compresibilitate la diferente de presiune sunt prevazute in Codul tehnic al GPL: Anexa nr.4 )

4.16. Prin proiect se va prevedea obligativitatea protejarii echipamentelor sub presiune a autogazului impotriva coroziunii, respectandu-se prevederile art. 3.16 din Codul tehnic al GPL. Toate echipamentele semiingropate, acoperite si ingropate (subterane) vor fi prevazute obligatoriu cu protectie catodica (Anexa nr. 5).

4.17. La alegerea modului de protectie catodica (cu injectie de curent sau cu anozi de sacrificiu), se va tine cont de normativele:

a.           GE 053 - Ghid de executie privind protectia impotriva coroziunii a constructiilor din otel;

b.          GP 070 - Ghid de proiectare, executie si exploatare a protectiilor anticorozive pentru rezervoarele din otel ingropate;

c.           GP 111 - Ghid de proiectare privind protectia impotriva coroziunii a constructiilor metalice;

si se recomanda utilizarea urmatoarelor standarde:

a.           SR EN 12954 - Protectia catodica a structurilor ingropate si imersate.Principii generale si aplicatia la conducte;

b.          SR EN 13636 - Protectia catodica a rezervoarelor metalice ingropate si a conductelor aferente;

c.       SR EN 12499 - Protectia catodica a structurilor metalice;

4.18. Stabilirea cerintelor referitoare la materialele de incorporare sau acoperire (granulatie, agregate, pozitia panzei freatice etc.) a conductelor din materiale metalice si din polietilena de inalta densitate (PEHD) ingropate si/sau acoperite si amplasarea lor, trebuie luata in consideratie la asigurarea stabilitatii si la stabilirea altor incarcari asupra conductelor.

4.19. Pentru evitarea aparitiei retasurilor si a pitting-ului produse de descarcarile electrostatice pe suprafata exterioara a tevilor din PEHD, prin proiect se vor prevedea masuri compensatorii corespunzatoare in functie de potentialul electric al solului.

Tensiunea de descarcare necesara pentru aparitia fenomenelor de la art. 4.19. este dependenta de constanta dielectrica a materialului si grosimea acestuia.

4.21. Conductele ingropate/subterane si/sau acoperite din PEHD nu trebuie sa intersecteze alte trasee de conducte sau cabluri electrice.

Conductele metalice, pe portiunea instalata subteran/ingropat si/sau acoperite vor fi prevazute cu elemente de izolare electrica.

Materiale

4.23. Materialele utilizate la executia echipamentelor sub presiune trebuie sa fie compatibile cu autogazul.

Materialele utilizate la executia echipamentelor sub presiune se recomanda sa fie in conformitate cu standardele armonizate:

a. SR EN 13445-2 - Recipiente sub presiune nesupuse la flacara-Partea 2. Materiale;

b. SR EN 13480-2 - Conducte metalice industriale.-Partea 2.Materiale.

si trebuie sa respecte cerintele mentionate in Codul tehnic al GPL: Tabelul 2.

La executia conductelor tehnologice, cu conditionarile prevazute in Codul tehnic al GPL art. 3.15, se pot utiliza urmatoarele materiale:

metalice (tevi trase din otel carbon, otel inoxidabil, din cupru);

polietilena de inalta densitate pentru autogaz faza gaz la presiune de lucru sub 0,4 MPa (4 bar) pentru traseele subterane si/sau acoperite.

Toate materialele trebuie sa aiba documente de atestare a calitatii si sa fie insotite de declaratii de conformitate conform HG 584/ 2004.

4.28. Pot fi utilizate si alte materiale cu conditia ca incercarile materialelor de inlocuire sa fie consistent comparabile cu cerintele cuprinse in: Codul tehnic al GPL Tabelul 2 si art.3.13.

4.29. Materialele metalice utilizate la executia echipamentelor sub presiune si accesoriile de securitate vor avea garantata de producator energia de rupere KV sau rezilienta KCV la temperatura minima admisibila de lucru a echipamentelor.

4.30. Materialele de etansare trebuie sa fie compatibile cu autogazul, sa aiba documente pentru certificarea calitatii, sau dupa caz, certificat de atestare tehnica a produsului.

Nu se va utiliza cauciuc natural pentru etansarile care lucreaza cu autogaz.

La alegerea materialelor celorlalte componente ale sistemelor de depozitare si distributie a autogazului trebuie sa se tina seama de conditiile specifice de lucru, de solicitarile suplimentare si accidentale, iar componentele sa fie insotite de declaratii de conformitate sau de certificat de atestare tehnica a produsului.

Clasificarea zonelor de pericol

Clasificarea zonelor de pericol pentru sistemele de depozitare si distributie a autogazului se face in conformitate cu prevederile:

a.       HG 752/ 2004 privind stabilirea conditiilor pentru introducerea pe piata a echipamentelor si sistemelor protectoare destinate utilizarii in atmosfere potential explozive, cu modificarile ulterioare;

b.      Ordinul MMSSF 642/2005 privind aprobarea Listei standardelor romane care adopta standarde europene armonizate referitoare la echipamente si sisteme protectoare destinate utilizarii in atmosfere potential explozive ;

c.       Ordinul 176/ 2005 al MTCT privind aprobarea reglementarilor tehnice NP 099 pentru proiectarea, executia, verificarea si exploatarea instalatiilor electrice in zone cu pericol exploziv si

d.      recomandarile din SR EN 60079-10 Aparatura electrica pentru atmosfere explozive gazoase Partea 10. Clasificarea ariilor periculoase .

Zonele cu pericol de explozie sunt definite astfel:

zona 0 care corespunde unei arii in care atmosfera exploziva gazoasa este prezenta permanent sau pe perioade lungi de timp, in conditii normale de functionare a sistemului (peste 1000 ore/an) si include:

a. interiorul recipientului de depozitare autogaz;

b.  interiorul autocisternei de transport a autogazului la sistemul de depozitare si distributie;

zona 1 care corespunde unei arii in care este probabila aparitia atmosferei explozive gazoase in conditii normale de functionare a sistemului (intre 10 -1000 ore/an) si include:

a. interiorul carcasei distribuitorului;

b. interiorul pompei de transfer;

c. spatiul din jurul supapelor de siguranta;

d. punctul de alimentare la autocisterna;

e. aria din jurul canalului de ventilare a pompei de transfer;

f. aria aferenta desfasurarii furtunului autocisternei;

g. aria aferenta punctului de alimentare a autovehiculului;

zona 2 care corespunde unei arii in care nu este posibila aparitia unei atmosfere explozive gazoase in conditii normale de functionare a sistemului, iar daca totusi apare, este posibil ca aceasta sa se intample doar pentru o perioada scurta de timp (mai putin de 10 ore/an) si include:

a. spatiul din jurul sistemului de depozitare si distributie autogaz;

b. spatiul din jurul recipientelor de depozitare;

c. aria din jurul distribuitorului;

d. aria din jurul autocisternei.

Clasificarea zonelor cu pericol de explozie este prezentata in tabelul 2, iar delimitarea zonelor cu pericol de explozie pentru echipamentul din compunerea sistemelor de depozitare si distributie a autogazului la autovehicule este prezentata in Anexa 6.

Tabelul 2. Clasificarea zonelor cu pericol exploziv

ACTIVITATEA

LOCATIA

ZONA CLASIFICATA

Deconectarea furtunului de descarcare sau a pistolului de descarcare a GPL in recipientul de depozitare din cisterna auto

Depozit

Terminal

Instalatie

Incinte comerciale

Temporar Zona 1: pe o raza de 0,5m in jurul punctului de transfer sau punctului de contact la produsul transferat

Deconectarea furtunului de descarcare sau pistolului de descarcare a GPL in recipientul de depozitare din cisterna de cale ferata

Depozit

Terminal

Instalatie

Incinte comerciale

Temporar Zona 1: pe o raza de 0,5m in jurul punctului de transfer sau punctului de contact la produsul transferat

Deconectarea furtunului de descarcare sau pistolului de descarcare a GPL in recipientul de depozitare din nava sau barja fluviala

Debarcader

Temporar Zona 1: pe o raza de 2,5m in jurul punctului de transfer sau punctului de contact la produsul transferat

Deconectarea furtunului de incarcare sau pistolului de incarcare a GPL in cisterna auto

Depozit

Terminal

Instalatie

Temporar Zona 1: pe o raza de 0,5m in jurul punctului de transfer sau punctului de contact la produsul transferat

Deconectarea furtunului de incarcare sau pistolului de incarcare a GPL in cisterna de cale ferata

Depozit

Terminal

Instalatie

Rafinarie

Temporar Zona 1: pe o raza de 0,5m in jurul punctului de transfer sau punctului de contact la produsul transferat

Deconectarea furtunului de incarcare sau pistolului de incarcare a GPL in nava sau barja fluviala

Debarcader

Temporar Zona 1: pe o raza de 2,5m in jurul punctului de transfer sau punctului de contact la produsul transferat

Pompe si compresoare de GPL

Instalatii

Terminale

Depozite

Incinte comerciale

Zona 1: pe o raza de 0,5m in jurul zonei umede a GPL a etansarii arborelui.

Zona neclasificata pentru pompe capsulate sau cu cuplaje magnetice

Activitati de injectie a aditivilor, metanolului si etil-mercaptanului specifice in terminalele si depozitele de GPL

Terminale

Depozite

Instalatii

Posibilitati de transfer

Zona 1: pe o raza de 0,5m in jurul zonei umede a GPL a etansarii arborelui.

Zona neclasificata pentru pompe capsulate sau cu cuplaje magnetice

Depozitarea supraterana, acoperita sau ingropata/ subterana a GPL in vrac in depozite, terminale si incinte comerciale

Terminale

Depozite

Instalatii

Incinte comerciale

Zona 1: pe o raza de 0,5m in jurul punctului de contact al indicatorului fix sau rotativ de nivel

Incarcarea si descarcarea recipientelor-butelii din mijloacele de transport

Instalatii

Distribuitori

Vanzatori

Engros-isti

Nu prezinta zona periculoasa

Transportul rutier si parcarile

Sunt acoperite de Regulamentul ADR, in afara prevederilor Directivei 1999/ 92/ EC-ATEX

Depozitarea temporara a recipientelor-butelii de GPL in aer liber, inclusiv la clienti

Incinte comerciale

Nu prezinta zona periculoasa

Utilizarea recipientelor-butelii de GPL in aer liber, inclusiv la clienti

Incinte comerciale

Nu prezinta zona periculoasa

NOTA: conform "Ghid referitor la Directiva 1999/ 92/ EC-ATEX"

Sisteme de detectare a scurgerilor de autogaz

Sistemele de depozitare si distributie a autogazului trebuie sa fie dotate cu sisteme de detectare a scurgerilor, etalonate pentru autogaz, care sa fie prevazute cu posibilitatea alarmarii vizuale (lumina galbena intermitenta) la atingerea valorii de 10% din limita inferioara exploziva - LEL si cu alarmare sonora (hupa, sonerie etc) la atingerea valorii de 20% din LEL. In Anexa nr. 7 este prezentat un exemplu de sistem de monitorizare a scurgerilor de autogaz, recomandat pentru recipientele de depozitare sub presiune ingropate/subterane, acoperite si semiingropate.

4.36. Problemele principale cu referire la aplicarea prevederilor HG 804 2007 la

sistemele de depozitare si distributie a autogazului trebuie sa se abordeze in

conformitate cu prevederile Codului tehnic al GPL art.3.85-3.89.

Executia sistemelor pentru depozitarea si distributia autogazului

Executantul sistemelor de depozitare si distributie a autogazului trebuie sa asigure realizarea in mod competent a prevederilor din faza de proiectare, aplicand tehnici adecvate si proceduri corespunzatoare, respectand conditiile esentiale din Codul tehnic al GPL -Tabelul 2 si Capitolele 3 si 4.

5.2. Trebuie avute in vedere si recomandarile din standardele armonizate la HG 584/ 2004, aprobate prin Ordinul MIR 440/2004, respectiv:

a. SR EN 13445-4 - Recipiente sub presiune nesupuse la flacara-Partea 4. Executie;

b.      SR EN 13480-4 - Conducte metalice industriale-Partea 4: Executie si instalare.

Evaluarea finala, marcarea si etichetarea echipamentului sub presiune va respecta cerintele din HG 584/ 2004.

5.4. La introducerea pe piata a echipamentului sub presiune executantul va elabora instructiuni de functionare respectand HG 584/ 2004.

5.5. Instructiunile de functionare vor contine in mod obligatoriu prevederi referitoare la pregatirea in vederea scoaterii din uz si distrugerii echipamentului sub presiune, pentru care pot fi utilizate recomandarile din SR EN 13109 - Recipiente pentru GPL. Distrugere.

5.6. Clasificarea echipamentului sub presiune trebuie realizata in conformitate cu HG 584/ 2004 pentru categoria de echipament sub presiune aferenta sistemului de depozitare si distributie a autogazului la autovehicule.

5.7. Pentru evaluarea conformitatii corespunzatoare categoriei de incadrare a echipamentului sub presiune trebuie respectate prevederile din HG 584/ 2004 si HG 71/ 2002 republicata.

5.8. In cazul instalatiilor de depozitare si distributie a autogazului asamblate la locatie- la amplasament, alcatuite din echipamente care au fost certificate anterior, purtand marcaje CE sau marcaje nationale CS, se va supune certificirii numai sistemul de conducte tehnologice de legatura dintre aceste echipamente sub presiune certificate, evaluarea facandu-se dupa gradul cel mai mare de risc al ecipamentului din instalatie conform HG 584/ 2004 si recomandarilor liniilor orientative din Ghidul de aplicare a Directivei CE 97/ 23/ EC, precum si celor din Ghidul de implementare a directivelor bazate pe Noua Abordare si Abordarea Globala.

5.8. Executantul echipamentului sub presiune trebuie sa aplice un sistem al calitatii aprobat pentru executie, inspectie finala si incercari conform HG 584/ 2004.

5.9. Executantul trebuie sa pastreze si sa poata pune la dispozitia organismului de control documentele prevazute in HG 584/2004, timp de 10 ani de la data la care a fost fabricat ultimul echipament sub presiune.

5.10. La conductele ingropate sau acoperite executate din PE trebuie sa se asigure:

a.       evitarea supunerii la incovoiere peste limita acceptata, in timpul instalarii;

b.o grosime a stratului de nisip de pozitionare, astfel incat sa se evite, in functie de diametrul exterior, deformatia tevii;

c. un sant de pozitionare sau de acoperire lipsit de roca dura, colturi de roca sau alte elemente ale solului care ar putea deforma sau deteriora teava din PE.

5.11. Nu se vor utiliza la executie tevi si fitinguri care prezinta neconformitati de fabricatie.

5.12. Traseul conductei ingropate/ subterane si/ sau acoperite se recomanda sa se execute dintr-o singura bucata de teava din PE. Daca totusi de impune realizarea unei imbinari, aceasta trebuie executata numai prin sudare prin electrofuziune, cu sudori autorizati si echipament agrementat pentru aceste lucrari.

Acoperirea conductelor subterane/ ingropate si/ sau acoperite trebuie sa se faca numai dupa efectuarea incercarii de rezistenta la presiune (efectuata cu apa), urmata de incercarea de etanseitate (efectuata cu aer, azot sau chiar cu fluidul de lucru).

Incercarea de rezistenta la presiune este recomandabil sa se faca cu apa la o temperatura sub 38 C, dar nu mai mica de 7 C cu: presurizare initiala, expansiune/ destindere, mentinerea constanta a presiunii de incercare pe toata durata probei, controlul portiunii de conducta incercate si descarcarea presiunii.

La manipularea si depozitarea tevilor din PE se va tine seama de urmatoarele:

a.       conditiile de ambalare, numarul de randuri de asezare pe verticala;

b.      conditiile de depozitare inaintea instalarii;

c.       conditiile de descarcare si asezare la pozitie;

d.      echipamentul de protectie la manipulare/ manevrare.

Transportul recipientelor sub presiune la locatia de amplasare si operatiile de incarcare - descarcare se vor efectua cu luarea tuturor masurilor de protectie care sa asigure integritatea recipientelor.

Recipientele care se vor muta de pe un amplasament pe altul vor trebui sa fie pregatite, golite si pot sa aiba:

a.           un continut maxim de pana la 30 kg autogaz pentru recipientele cu capacitate pana la 5 m3 apa;

b.      o presiune relativa remanenta de pana la 0,5 bar;

c.       recipientele cu capacitate mai mare de 20 m3 trebuie complet degazate.

La executia sistemelor de depozitare si distributia autogazului trebuie respectate regulile si masurile de prevenire si stingere a incendiilor specifice prevazute in Normativul C 300 privind prevenirea si stingerea incendiilor pe durata executarii lucrarilor de constructii si instalatii aferente acestora, ordinul ministrului de interne nr.775/1998 de aprobare a Normele generale de prevenire si stingere a incendiilor si ordinul ministrului de interne nr. 1023/1999 de aprobare a Dispozitiile generale DGPSI -001 privind ordinea interioara pentru prevenirea si stingerea incendiilor.

Receptia lucrarilor in vederea punerii in functiune a sistemelor de depozitare si distributie a autogazului se fac conform Regulamentului de receptie a lucrarilor de montaj utilaje, echipamente, instalatii tehnologice si a punerii in functiune a capacitatilor aprobat prin HG 51/ 1996 si HG 273/94 privind aprobarea Regulamentului de receptie a lucrarilor de constructii si instalatii aferente acestora, intocmindu-se documentele de receptie necesare.

Distante de securitate

Sistemele de depozitare si distributie a autogazului la autovehicule se amplaseaza respectand distantele de securitate din tabelul 3 fata de obiectivele invecinate, raportate la punctul de transfer. Punctul de transfer este punctul de umplere al recipientului de depozitare sub presiune.

Distantele de securitate obligatorii ale echipamentelor din dotarea sistemului de depozitare si distributie raportate la celelalte obiective din incinta statiei individuale sau mixte de distributie, sunt precizate in tabelul 4.

Distantele de securitate recomandate fata de depozitele de oxigen lichid sau hidrogen cu capacitatea de pana la 50m3 apa vor fi de 7.5m.

Tabelul 3. Distante de securitate fata de obiectivele invecinate pentru amplasarea sistemelor de depozitare si distributie a autogazului-SDDA, in m (se coreleaza si cu Tabelul A4.1)

Nr. crt.

Obiectivele expuse

Amplasarea recipientului

Modelul de depozitare

Capacitatea de depozitare, C, in m3 apa

C≤5

5<C≤20

20<C≤50

Obs.

Cladiri (structuri) cu pereti fara goluri , rezistenti la foc timp de cel putin 60 min ., limite de proprietate , surse fixe de aprindere

Suprateran/

Semiingropat1

fara panou de dispersie

cu panou de dispersie7

Ingropat/ subteran, acoperit

Cladiri, altele decat cele de la pct.1

Suprateran

semiingropat

fara panou de dispersie

cu panou de dispersie

Ingropat/ subteran, acoperit

Locuri deschise ( spatii libere ale ansamblurilor publice, care includ curtea scolilor, teren de sport, locuri de joaca, piete, ronduri din fata aseyamintelor publice de tot felul etc)

Suprateran

semiingropat

fara panou de dispersie

Se masoara la limita domeniului

cu panou de dispersie

Ingropat/ subteran, acoperit

Drumuri publice (inclusiv strazi, alei, trotuare), drumuri nationale, judetene si autostrazi[4]

Suprateran/

semiingropat

fara panou de dispersie

cu panou de dispersie

Ingropat/ subteran, acoperit

Cai ferate (din axul caii ferate; pentru caile ferate electrificate de la marginea caii ferate) 

Suprateran

semiingropat

fara panou de dispersie

cu panou de dispersie

Ingropat/ subteran, acoperit

Linii electrice de joasa tensiune

Suprateran

semiingropat

fara panou de dispersie

Se masoara de la proiectia in plan a cablurilor electrice laterale;

cu panou de dispersie

Ingropat/ subteran, acoperit

Linii electrice de inalta tensiune

Suprateran/

semiingropat

fara panou de dispersie

cu panou de dispersie

Ingropat/ subteran, acoperit

Linii tramvai, troleibuz[5]

Suprateran/

semiingropat

fara panou de dispersie

cu panou de dispersie

Ingropat/ subteran, acoperit

Conducte de transport fluide combustibile si inflamabile

Suprateran

semiingropat

fara panou de dispersie

cu panou de dispersie

Ingropat/subteran, acoperit

Canalizari, canale termice si/sau tehnologice, inclusiv din statia de distributie

Suprateran/

semiingropat

fara panou de dispersie

cu panou de dispersie

Ingropat/ subteran, acoperit

Rezervoare de depozitare subterana pentru lichide inflamabile si/ sau combustibile cu temperatura de inflamabilitate sub 900C

Suprateran/

semingropat

fara panou de dispersie

cu panou de dispersie

Ingropat/ subteran, acoperit

Depozite de butelii cu capacitatea pana la 1t in statii de distributie

Suprateran

semingropat

fara panou de dispersie

cu panou de dispersie

Ingropat/ subteran, acoperit

NOTA: Pentru SDDA navale este necesara o distanta de securitate ≥ 3m fata de marginea de acostare a debarcaderului si pe o raza de 15m in jurul punctului de transfer.

Tabelul Distante de securitate, in m, fata de echipamentul sistemului de depozitare si distributie

(se coreleaza si cu Tabelul A4.1)

Nr. crt.

Echipamentul

Recipientul sub presiune de depozitare autogaz

Punctul de transfer

Pompa de transfer

Distribuitor autogaz

Vehiculul care alimenteaza

Recipientul sub presiune de depozitare autogaz

Nu se normeaza

Nu se normeaza, dar nu se instaleaza sub recipient

Punctul de transfer

Nu se normeaza

Nu se normeaza

Pompa de transfer

Nu se normeaza, dar nu se instaleaza sub recipient

Nu se normeaza

Nu se normeaza

Distribuitor autogaz

Nu se normeaza

Nu se normeaza

Vehiculul care alimenteaza

Nu se normeaza

Gura de vizitare a rezervorului ingropat/ subteran de benzina

Nu se normeaza

Gura de vizitare a rezervorului ingropat/ subteran de motorina

Nu se normeaza

Punctul de transfer al rezervorului ingropat de benzina

Nu se normeaza

Aerisirile rezervorului de benzina[6]

Nu se normeaza

Distribuitoarele de produse petroliere in constructie Ex :

-de benzina[7]

Nu se normeaza

-de motorina

Nu se normeaza

Nu se normeaza

Autovehicule parcate

Nu se normeaza

Rastele de butelii cu capacitate pana la 1000 kg autogaz

Notificarea activitatii in sistemele de depozitare si distributie a autogazului

Desfasurarea de catre persoane fizice/ agentii economici a activitatilor comerciale in legatura cu autogazul se realizeaza conform licentelor emise in baza unor regulamente specifice de Autoritatea nationala conform Legii nr. 351/2004 a gazelor, cu modificarile ulterioare,.

(a) Sistemele de depozitare si distributie a autogazului, trebuie sa fie certificate si avizate cu respectarea recomandarilor Codului tehnic al GPL art.4.2, Ghidurilor de aplicare a hotararilor Guvernului Romaniei care preiau Directivele Europene bazate pe Noua Abordare si Ghidul de implementare a Directivelor bazate pe Noua Abordare si Abordarea Globala, respectiv sa fie in conformitate cu prevederile legislatiei nationale specifice, de catre autoritatile si institutiile cu competente in domeniu.

(b) Instalatiile de prevenire si stingere a incendiilor si mijloacele de prima interventie utilizate pentru dotarea sistemele de depozitare si distributie a autogazului vor fi certificate si agrementate, conform reglementarilor specifice, de catre autoritatile cu competente in domeniu.

Sistemele de depozitare si distributie a autogazului pentru lucru in atmosfera potential exploziva se certifica conform HG 752/ 2004. Dupa instalarea pe locatia de amplasare se vor obtine documentele necesare exploatarii, conform legislatiei specifice.

Efectuarea activitatilor de aprobare a functionarii sistemelor de depozitare si distributie a autogazului, a verificarilor tehnice periodice, a modificarilor survenite in structura sistemelor, a scoaterii din uz a echipamentelor sub presiune din componenta sistemelor de depozitare si distributie se face conform prevederilor legislatiei nationale, de organismele competente, cu respectarea recomandarilor din ghidul de aplicare a HG 584/2004 si Ghidul de implementare a directivelor bazate pe Noua Abordare si Abordarea Globala.

Verificarea metrologica a sistemului de depozitare si distributie a autogazului la autovehicule, inclusiv calibrarea recipientelor de depozitare sub presiune, este obligatorie pentru toate elementele de masurare din compunerea sistemului si se efectueaza de institutia competenta conform Legii 42/ 2004.

Toate elementele componente, cat si ansamblul sistemului de depozitare si distributie a autogazului la autovehicule trebuie sa aiba declaratii de conformitate si marcaje CE. Marcajul CS este acceptat numai in conditiile prevederilor HG 584/ 2004.

Pentru echipamentele sub presiune care se asambleaza sub responsabilitatea utilizatorului pe amplasamentul de functionare se vor respecta recomandarile Ghidului de aplicare a HG 584/2004.

Sistemele de depozitare si distributie a autogazului vor fi exploatate numai de personal operator umplere recipiente GPL (cod 932009 din nomenclatorul clasificarii operatiilor) instruit si autorizat conform legislatiei in vigoare.

8. Exploatarea sistemelor de depozitare si distributie a autogazului

Verificarile sistemelor de depozitare si distributie a autogazului

8.1. Procedurile si tehnicile de verificare pot utiliza metodele de control defectoscopic nedistructiv: inspectia vizuala, defectoscopie cu lichide penetrante, defectoscopie cu pulberi magnetice, defectoscopie cu ultrasunete, defectoscopie cu radiatii penetrante, emisie acustica precum si alte tehnici pentru care se vor stabili proceduri specifice de control.

8.2. Verificarile se refera la  starea tehnica generala a recipientului si la starea tehnica generala a sistemului de conducte tehnologice.

8.3. Se recomanda ca verificarea si recalificarea recipientelor sub presiune pentru depozitarea autogazului sa se efectueze in conformitate cu prevederile din:

a.  SR EN 12817 - Verificarea si recalificarea recipientelor de suprafata pentru gaz petrolier lichefiat(GPL) avand un volum mai mic sau egal cu 13m3;

b.  SR EN 12818 - Verificarea si recalificarea recipientelor subterane pentru gaz petrolier lichefiat(GPL) avand un volum mai mic sau egal cu 13m3;

c.  SR EN 12819 - Verificarea si recalificarea recipientelor de suprafata pentru gaz petrolier lichefiat(GPL) avand un volum mai mare de 13m3;

d.  SR EN 12820 - Verificarea si recalificarea recipientelor de suprafata pentru gaz petrolier lichefiat(GPL) avand un volum mai mare de 13m3,

luand in considerare recomandarile urmatoarelor standarde armonizate la HG 584/ 2004:

a. SR EN 13445-5 - Recipiente sub presiune nesupuse la flacara-Partea 5:Verificare si incercare;

b.      SR EN 13480 - Conducte metalice industriale-Partea 5 : Verificare si incercare.

8.4. Verificarea starii tehnice generale a echipamentelor sub presiune din componenta sistemelor de depozitare si distributie a autogazului se efectueaza la termenele stabilite in reglementarile in vigoare.

8.5. Pe timpul exploatarii sistemelor de depozitare si distributie a autogazului, proprietarul acestor sisteme, are obligatia sa efectueze verificarile mentionate in tabelul nr. 5.

Tabel 5. Verificarile impuse pe timpul exploatarii sistemelor de depozitare si distributie a autogazului

Nr.crt.

Domeniul de verificare

Cerinte necesare

Analiza procedurilor scrise de operare normala a sistemului de depozitare si distributie a autogazului

HG 584/ 2004

Cap.III art.10

Analiza procedurilor de urgenta sau a operatiilor care ies din normal

HG 584/ 2004

Cap.V art.19(1);(2)

Analiza sistemelor de protectie si siguranta impotriva incidentelor

HG 584/ 2004

Anexa 1 pct.2.12, 4.1(a,b,d)

Analiza sistemelor de protectie a aprinderii din cauza electricitatii statice, fulgerelor si curentilor intamplatori

HG 752/2004

SR EN 50014,

SR EN 13980,

SR EN 1127-1,2

Analiza sistemelor de acces de siguranta in conditii normale si pentru conditii accidentale : acumulari in jurul recipientului, zonelor adiacente subteranului, zonelor de drenaj - stavilare, indiguiri, canale colectoare, situri istorice-asezari vecine etc (a se vedea si Anexa 5)

HG 584/ 2004

Anexa 1 pct.2.10,

SR EN 13160-1

Analiza sistemelor de protectie la supraumplere, inclusiv calibrarea

HG 584/ 2004

Anexa 1pct.2.3, 2.9,2.11

Analiza zonelor cu pericol potential in cazul eventualelor scurgeri

HG 584/ 2004

Anexa 1 pct.2.3, 3.2.2

Analiza sistemelor de protectie impotriva coroziunii pentru sistemele de depozitare si distributie cu recipiente (ingropate, acoperite, semiingropate si/ sau supraterane) si conductele aferente, inclusiv sistemele de protectie catodica :

-structura potentiala a solului;

-curentul din protectia catodica;

-structura originala a potentialului solului;

-potentialul structura-structura;

-potentialul structura-recipient/ container;

-izolarea conductelor fata de recipient pentru protectia separata;

-potentialul structura-sol fata de structurile adiacente;

-continuitatea structurilor in cazul protectiei unice

HG 584/ 2004

Anexa 1 pct.2.6, 2.7

HG 752/2004

Analiza continuitatii legaturilor echipotentiale (de legare la reteaua de impamantare)

HG 752/2004, SR EN 50014

Analiza sistemelor de aerisire-ventilare, degazare, purjare etc, pentru cazuri normale si de avarie

HG 584/ 2004

Anexa 1 pct.2.5

8.6. Toate verificarile se consemneaza in documente scrise care sa confirme efectuarea efectiva a verificarilor.

8.7. Incercarea de rezistenta la presiune a recipientelor sub presiune se efectueaza conform prevederilor din Codul tehnic al GPL art. 3.33 - 3.41 si normativelor nationale in vigoare, fara a se depasi urmatoarele termene:

a. 10 ani pentru recipientele sub presiune supraterane, cu marcaj CE, echipate cu gura de vizitare, la care incercarea de rezistenta la presiune a fost efectuata prima data la producator cu emisie acustica;

b. 10 ani pentru recipientele sub presiune, cu marcaj CE, ingropate/ subterane si/ sau acoperite, echipate cu protectie catodica, la care incercarea de rezistenta la presiune a fost efectuata prima data la producator cu emisie acustica;

c. 5 ani pentru recipientele sub presiune, cu marcaj CE, ingropate si/ sau acoperite echipate cu protectie catodica;

d.          5 ani pentru recipientele supraterane cu capacitate sub 13 m3 apa fara gura de vizitare (conform Codului tehnic al GPL). ;

e.           5 ani pentru toate celelelte recipiente sub presiune, prevazute cu gura de vizitare, cu marcaj national CS.

8.8. Se interzice efectuarea abuziva a incercarii de rezistenta la presiune intre intervalele acceptate fara justificare tehnica corespunzatoare.

8.9. Incercarea de rezistenta la presiune este precedata de verificarea interioara si exterioara a recipientelor sub presiune. Verificarea exterioara se realizeaza si la jumatatea intervalului dintre doua incercari de rezistenta la presiune.

8.10. Protectia catodica trebuie verificata anual.

8.11. Recipientele sub presiune ingropate/ subterane si/ sau acoperite care nu sunt prevazute cu protectie catodica vor fi decopertate la efectuarea incercarii de rezistenta la presiune in vederea controlului starii izolatiei de protectie.

8.12. Cu ocazia efectuarii incercarii de rezistenta la presiune se vor demonta, verifica si regla supapele de siguranta, precum si celelelte echipamente aferente ale recipientului descrise in Anexele 4a si 4b;

8.13. Supapele de siguranta se vor demonta, verifica si regla si in urma unor eventuale descarcari accidentale dupa care nu a mai putut fi restabilita etanseitatea supapei, dar si cel putin odata pe an, in ateliere si cu personal, autorizate pentru aceste operatii. Presiunea de reglare a supapei de siguranta nu va depasi +5% peste presiunea maxima de lucru a recipientului recomandata in SR EN 14129 - Supape de siguranta pentru recipiente de GPL si va fi mentionata de producator in documentatia de exploatare.

8.14. Incercarea de rezistenta la presiune nu exclude verificarile de etanseitate ulterioare.

8.15. Incercarea de rezistenta la presiune efectuata cu emisie acustica nu trebuie sa depaseasca mai mult de 4 ore.

8.16. Dupa incercarea de rezistenta la presiune a conductelor se efectueaza suflarea cu aer a conductei pentru indepartarea fluidului de proba.

Verificarea de etanseitate se efectueaza dupa finalizarea incercarii de rezistenta la presiune, la o presiune prestabilita recomandata in domeniul GPL la maximum 0,5MPa (5 bar) cu aer, azot sau GPL si dupa efectuarea tuturor operatiilor de asamblare a dispozitivelor de securitate aferente echipamentului sub presiune.

8.18. Incercarea de etanseitate se efectueaza in conditiile de la pct. 4.23, intre 10 - 60 minute.

8.19. Daca sistemul a fost incercat cu aer comprimat este obligatoriu controlul electricitatii statice.

8.20. Tevile din polietilena - PE care au suferit deformatii in timpul incercarii de rezistenta la presiune trebuie inlocuite integral. Este interzisa remedierea conductelor deformate.

Cerinte pentru exploatarea sistemelor de depozitare si distributie a autogazului

8.21. Etapele care trebuie parcurse pentru desfasurarea operatiilor de distributie a autogazului se aplica atat sistemelor de distributie independente cat si celor mixte.

Operatorul umplere recipiente GPL instalate pe autovehicule sau ambarcatiuni de agrement (cod 932009 din Nomenclatorul clasificarii ocupatiilor) raspunde impreuna cu seful statiei de distributie de luarea tuturor masurilor necesare pentru functionarea in conditii de siguranta a sistemului, dupa cum urmeaza:

a. raspunde de efectuarea manevrelor de operare in conditii de siguranta in toate situatiile impuse de starea sistemului;

b. in cazul unor scurgeri accidentale de autogaz  efectueaza operatiile speciale prevazute in aceasta situatie;

c. raspunde de gestionarea produsului si nu permite decat distributia la autovehiculele sau ambarcatiunile de agrement care sunt autorizate legal sa utilizeze autogazul;

d.          consemneaza in registrul de rapoarte de serviciu toate incidentele petrecute pe durata schimbului si starea in care a preluat si a predat sistemul de depozitare si distributie a autogazului operatorului umplere recipiente GPL din schimbul urmator.

Inainte de umplere cu autogaz a recipientului sub presiune este obligatorie uscarea si eliminarea aerului din recipientul de depozitare sub presiune, care se efectueaza prin:

a. neutralizarea amestecului aer-apa.

b.   purjarea corecta a aerului din recipientele pentru depozitarea sub presiune a autogazului;

Neutralizarea amestecului aer/ apa din recipientele de depozitare a autogazului se realizeaza prin introducerea unei cantitati de 1 litru alcool metilic anhidru pur pentru fiecare m3 capacitate apa a recipientului pentru depozitarea autogazului.

Metanolul se depoziteaza si manipuleaza in recipiente etanse, cu marcaje si etichete care sa aiba inscrise frazele de risc si pericol. La utilizarea metanolului se va efectua instruirea speciala a personalui participant la lucrari, metanolul fiind toxic si otravitor

Purjarea corecta a recipientelor noi pentru depozitarea autogazului se face in scopul eliminarii aerului din recipient in vederea reducerii costurilor de intretinere (transferul se va face usor, pompa nu va intra in cavitatie, va fi necesara energie mai mica pentru umplerea recipientului).

Purjarea aerului se va repeta de cel putin patru ori, pana cand procentul aerului se situeaza sub 5% fata de un continut de cel putin 95% autogaz (a nu se confunda cu gradul de umplere cu autogaz lichid al recipientului de depozitare care in nici un caz nu trebuie sa depaseasca 80% pentru recipientele de suprafata).

Este interzisa purjarea autogazului in faza lichid.

Exploatarea sistemelor de depozitare si distributie a autogazului la autovehicule consta in efectuarea urmatoarelor operatii:

a.           umplerea cu o cantitate de 150-200 de litri autogaz a recipientului de depozitare (la prima umplere);

b.          verificarea etanseitatii tuturor imbinarilor aferente recipientului, deschiderea armaturilor (robinetelor de siguranta si a robinetului cu actionare de la distanta) in vederea verificarii etanseitatii celorlalte imbinari ;

c.           umplerea in continuare a recipientului pana la gradul maxim de umplere de 80%, conditionata de etansarea perfecta a tuturor imbinarilor; daca apar neetanseitati, acestea se remediaza, dupa care se face o noua verificare de etanseitate; nu se continua umplerea decat dupa remedierea neetanseitatilor;

d.          verificarea nivelului de autogaz din recipient, care in nici un caz nu va depasi 80% si nu se va goli sub 10%, la instalatiile in functiune; la sistemele cu recipiente de depozitare sub presiune acoperite sau ingropate(subterane) nivelul de umplere maxim admis este de 85%;

e.           la sistemele la care stutul de golire este suprainaltat in interiorul recipientului la cota corespunzatoare de 10% din capacitate, se va avea in vedere ca inainte de atingerea nivelului de 10% sa nu se mai livreze autogaz si sa se opreasca pompa de transfer, pentru a nu apare fenomenul de cavitatie;

f.            pornirea compresorului de aer si realizarea presiunii de 0,6 MPa(6 bar) necesara pentru actionarea de la distanta a robinetului pneumatic; pentru alte tipuri de actionari se vor realiza etapele corespunzatoare de actionare a robinetului comandat;

g.           deschiderea robinetului de siguranta amplasat in amonte fata de robinetul actionat de la distanta;

h.           deschiderea robinetelor de izolare de pe conductele de retur faza lichid si gaz;

i.             deschiderea partiala a robinetului/ supapei diferential(e) de pe traseul de retur faza lichid;

j.            deschiderea robinetelor de izolare a distribuitorului; din acest moment sistemul de distributie este pregatit pentru a putea alimenta autovehiculele cu autogaz;

k.          alimentarea cu energie electrica a sistemului (pompa de transfer si distribuitorul).

Operatiile sunt identice pentru toate tipurile de sisteme de distributie a autogazului la autovehicule.

Umplerea cu autogaz a recipientelor de depozitare sub presiune ale sistemelor de depozitare si distributie a autogazului se executa numai de catre personalul agentului transportator.

La transport se vor folosi autocisterne dotate corespunzator cerintelor impuse prin HG 941/ 2003 cu amendamentele ulterioare, prin Regulamentul de transport ADR NML 047 si autorizate conform reglementarilor in vigoare.

Pozitionarea autocisternei se va face la 5m distanta de sistemul de depozitare si distributie a autogazului, cu motorul oprit, in viteza si asigurata cu frana de serviciu si cu sabotii din dotare.

8.33. Cuplarea autocisternei la recipient, in vederea transferului de autogaz se va executa de operatorul umplere recipiente GPL al agentului transportator, conform instructiunilor acestuia si numai dupa:

legarea la pamant a autocisternei si pregatirea mijloacelor de prevenire si stingere a focului, din dotare;

verificarea absentei surselor de pericol in zona de umplere;

analizarea posibilitatilor de indepartare rapida din zona a autocisternei in caz de pericol;

delimitarea zonei de acces pentru persoanele straine;

verificarea armaturilor montate pe recipient;

verificarea echipamentelor montate pe autocisterna;

conectarea furtunelor de umplere cu autogaz in faza lichid si faza gaz (daca cisterna este echipata) la recipientul pentru depozitarea cu autogaz a sistemului;

verificarea etanseitatii conexiunilor;

verificarea scurgerilor de autogaz si etanseitatii la sistemele monobloc cu capacitatea de depozitare maxima de 5m3 se face cu detectoare portabile (explozimetre), etalonate pentru autogaz la 10% din LIE, cu obligativitatea elaborarii unor proceduri privind periodicitatea inspectiilor de supraveghere; in cazul distributiei a peste 0,5 m3 autogaz/ h/ recipient de depozitare, inspectia de supraveghere in vederea detectarii scurgerilor cu explozimetrul, trebuie sa se efectueze odata pe ora.

8.34. Operatia de transfer a autogazului trebuie supravegheata permanent de personalul agentului transportator, astfel ca gradul maxim de umplere al recipientului de depozitare sa nu depaseasca 80% din volumul recipientului suprateran sau 85% in cazul recipientelor acoperite, ingropate/ subterane.

Nu se va distribui autogazul care nu este insotit de declaratia de conformitate predata in copie de conducatorul autocisternei de transport la umplerea recipientului de depozitare sub presiune.

8.36. Distributia autogazului la autovehicule se desfasoara conform urmatoarelor etape:

a.  se deschide robinetul cu comanda de la distanta;

b. se pozitioneaza autovehiculul in locul special marcat, la 3 metri distanta de sistemul de distributie;

c. se deschide capota compartimentului autovehiculului in care este montat recipientul-rezervor de autogaz;

d. se identifica in certificatul de inmatriculare, omologarea RAR a autovehiculului pentru utilizarea acestui combustibil si se identifica pe recipientul-rezervor corespondenta autenticitatii marcajelor cu cele din certificatul de inmatriculare (conform Legii 230/ 2003); recipientul - rezervor are o placuta de identificare sudata, pe care sunt aplicate in mod vizibil si fara a putea fi deteriorate sau sterse, urmatoarele:

numarul de serie;

capacitatea, in litri;

marcajul GPL (LPG);

presiunea de incercare, in MPa(bar);

mentiunea " gradul de umplere maxima 80%";

anul si luna de omologare (de ex.03/ 09);

marcajul de omologare: un cerc in care se gaseste litera "E" urmata de un numar distinctiv al tarii care a acordat omologarea (pentru Romania este E19), apoi 67R (numarul Regulamentului ONU 67-1), urmat de o liniuta si un numar din 6 cifre, identic cu numarul de omologare, iar apoi clasa supapei de siguranta (1, 2, 2A sau 3).


De exemplu: 

67 R - 002493 CLASA 3

indica un recipient-rezervor omologat in Romania conform Regulamentului ONU 67 -1 cu numarul de omologare 002493 din clasa a 3-a, adica un recipient echipat cu supapa de suprapresiune.

e. se efectueaza legarea la pamant a recipientului-rezervor cu ajutorul cablului special cu clema; legarea la pamant se face verificand existenta contactului perfect al clemei cu borna de impamantare;

f. se identifica pozitia racordului de umplere a recipientului-rezervor al autovehicului si se curata, cu o laveta curata din material antistatizat, suprafata de cuplare-etansare;

g.  se cupleaza pistolul de livrare al distribuitorului la racordul recipientului-rezervor al autovehiculului; se va verifica posibilitatea de cuplare etansa dintre racordul recipientului-rezervor al autovehicului si tipul de pistol utilizat la furtunul distribuitorului; in cazul in care cuplarea nu se poate realiza etans, nu se va efectua distributia; se recomanda sa se utilizeze pistoale cu sisteme de cuplare EURO;

h. se porneste distribuitorul, se urmareste functionarea contorului distribuitorului, simultan cu supravegherea nivelului de umplere din recipientul-rezervor; nu este permisa depasirea nivelului maxim de umplere in recipientul-rezervor de 80%, iar nivelul minim nu se va situa sub 10%;

i.  daca supapa diferentiala nu realizeaza o functionare automata corespunzatoare, umplerea se face dupa efectuarea reglajelor returului de lichid;

j. dupa distribuirea cantitatii de autogaz, se opreste distribuitorul si pompa de transfer, iar decuplarea pistolului de distributie se face numai dupa efectuarea acestor operatii.

8.37. Operatorii umplere recipiente GPL sunt instruiti de furnizori de formare profesionala, in conformitate cu prevederile OG 129/ 2000 republicata privind formarea profesionala a adultilor, in baza unor programe elaborate conform HG 522/ 2003.

Operatorii umplere recipiente GPL pot fi instruiti si de angajatori conform OG 129/ 2000 republicata, pe baza programelor aprobate.

8.39. In cazul unor evenimente tehnice, operatorii umplere recipiente GPL vor lua masuri pentru efectuarea urmatoarelor operatii in caz de scurgeri accidentale de autogaz, prioritara fiind salvarea vietilor omenesti

a in cazul scurgerilor detectate de aparatura de detectie fixa (celula cu senzori sau detectorul portabil-explozimetrul), reglata ca la 20% din limita minima de explozie sa declanseze alarma acustica, imediat se inchid toate armaturile de izolare si se intrerup toate operatiile;

b se informeaza imediat seful ierarhic si se alarmeaza politia, pompierii si ambulanta (daca este nevoie);

c se incearca limitarea imprastierii scurgerilor;

d se instaleaza placute avertizoare pentru interzicerea accesului persoanelor (se evacueaza toate persoanele intr-o zona opusa directiei vantului) in zona si interzicerea surselor de flacara;

e se interzice accesul in zona afectata a tuturor vehiculelor, cu exceptia celor chemate la interventie;

f se intrerupe alimentarea zonei cu energie electrica;

g daca s-a produs un incendiu care nu poate fi stins se iau masuri pentru a fi pus sub control; nu se stinge un incendiu produs ca urmare a scurgerilor de vapori de autogaz, deoarece imprastierea acestora poate produce incendii sau explozii in zone adiacente, mai greu de controlat;

h in cazul unor scurgeri de autogaz fara producerea incendiului, se vor lua masuri efective de stingere/intrerupere a tuturor surselor de flacara;

i se porneste imediat instalatia de racire cu apa (fie prin jet continuu care se aplica la sursa de scurgeri, fie prin pulverizare);

Analiza de risc a sistemelor de depozitare si distributie a autogazului la autovehicule

8.40. Analiza pentru evaluarea riscului sistemelor de depozitare si distributie a autogazului la autovehicule se efectueaza in conformitate cu recomandarile din Codul tehnic al GPL art. 3.107 - 3.113, prin incadrarea probabilitatii de producere a evenimentelor si a severitatii sau consecintelor evenimentului in matricea asociata riscului referitor la activitatea desfasurata in cadrul sistemului.

8.41. Estimarea probabilitatiilor de producere a evenimentelor si a severitatii sau consecintelor este recomandata in tabelul 6, iar incadrarea riscului este recomandata in matricea de evaluare a riscului.

Tabelul 6. Incadrarea probabilitatii si severitatii/ consecintelor

Probabilitatea

A

Probabil sa se intample imediat ; ( P>10-1)

B

Probabil sa se intample in timpul urmator : (10-1 ≥ P >10-2)

C

Probabil sa se intample in timp (10-2 ≥ P >10-3)

D

Probabil sa se intample vreodata (10-3 ≥ P >10-6)

E

Improbabil sa se intample (P ≤10-6)

Severitatea/ Consecintele

Clasa I-Catastrofica

Conditionata de evenimente care pot provoca moartea sau ranirea cu disabilitati permanente, distrugeri serioase ale sistemelor majore care conduc la pagube de peste 1 million USD

Clasa II-Critica

Conditionata de evenimente care pot provoca ranirii severe sau imbolnaviri profesionale sau distrugeri major ale prorietatii cu pagube cuprinse intre 200.000-1 mil.USD

Clasa III-Moderata

Conditionata de evenimente care pot provoca ranirii usoare sau imbolnaviri profesionale sau distrugeri majore ale prorietatii cu pagube cuprinse intre 10.000-200.000 USD

Clasa IV-Neglijabila

Conditionata de evenimente care pot necesita primul ajutor sau distrugeri neesentiale ale prorietatii, care pot fi remediate imediat, cu pagube cuprinse intre 2.000-10.000USD

Matricea de evaluare a riscului

Clasele de severitate/

consecinte

Probabilitate estimata

A

B

C

D

E

I

Foarte inalt

Inalt

Inalt

Mediu

Scazut

II

Inalt

Inalt

Mediu

Scazut

Scazut

III

Mediu

Mediu

Scazut

Scazut

Scazut

IV

Scazut

Scazut

Scazut

Scazut

Scazut

Se va avea in vedere si Ordinul 87/ 2001 al ministrului de interne privind aprobarea metodologiei de identificare, evaluare si control a riscurilor de incendiu.

8. 42. Pentru cazurile de pericol in care s-au produs scurgeri de autogaz precizate in tabelul , se vor lua masuri de interzicere a accesului persoanelor neimplicate in actiunile de interventie.

Tabelul 7. Situatii tipice de scurgeri de autogaz in

sistemele de depozitare si distributie a autogazului

Cazul

Detalierea cazurilor scurgerilor de autogaz

(din sau din cauza)

Deteriorarea furtunului autocisternei.

Scurgerea rapida a  intregii cantitati prin furtun

 

Scurgerea intregii cantitati prin conducta de transfer datorita defectarii armaturii de exces de debit

 

Scurgere din recipient prin supapa de siguranta

 

Scurgerea din conducta de transfer spre vaporizator si reducerea debitului prin deschiderea partiala a armaturii de exces de debit

 

Scurgere datorita coroziunii printr-un orificiu de pe conducta de transfer sub presiune

 

Scurgerea rapida a intregii cantitati prin furtunul de transfer

 

Spargerea furtunului autocisternei dupa ce recipientul a fost umplut

Cerinte privind protectia muncii si prevenirea si stingerea incendiiilor

Incadrarea si repartizarea personalului de exploatare a instalatiei, precum si instruirea se vor face conform prevederilor Legii nr. 319/2006 a securitatii si sanatatii in munca si a dispozitiilor generale privind instruirea salariatilor in domeniul situatiilor de urgenta, aprobate cu ordinul ministrului administratiei si internelor nr. 712/2005 cu modificarile si completarile ulterioare.

La executarea lucrarilor legate de exploatarea instalatiilor se va folosi numai personal autorizat, cu instruire profesionala corespunzatoare, cu aptitudini, experienta si capacitate fizica si neuropsihica normala.

Se interzice primirea la lucru a oricarei persoane aflate sub influenta alcoolului, drogurilor, obosita sau aflata intr-o stare fizico-psihica ce nu-i permite concentrarea atentiei.

In timpul operatiei de incarcare cu autogaz a recipientelor de depozitare sub presiune a autogazului din autocisterna conducatorul auto este obligat sa se asigure ca:

a.           accesul si manevrele autocisternei se pot desfasura fara dificultate (se interzice manevrarea cu spatele pentru intrare, iar accesul se face numai pe fluxul stabilit);

b.          starea exterioara a recipientului nu prezinta semne de coroziune sau deteriorari;

c.           echipamentele de siguranta si aparatele de masura si control cu care este echipat recipientul sunt in stare de functionare si au marcajele lizibile;

d.      armaturile de pe recipient sunt manevrabile;

e.           motorul autocisternei este oprit, autovehiculul este asigurat cu frana de serviciu, iar rotile autocisternei sunt blocate cu sabotii din dotarea autocisternei;

f.        circuitele electrice ale autocisternei sunt scoase de sub tensiune;

g.           recipientul autocisternei este legat la centura de impamantare prin intermediul clestelui mobil;

h.           autocisterna este amplasata la o distanta de cel putin 5 m de sistemul de depozitare si distributie a autogazului.

Incarcarea autogazului din autocisterna in recipient se face numai cu pompa si furtunurile (din cauciuc antistatizat si omologate pentru autogaz) din dotarea autocisternei .

Cuplarea si decuplarea tubului flexibil (flexibilului) la recipient si incarcarea acestuia se fac utilizand echipament de protectie corespunzator.

Conducatorul auto este obligat sa urmareasca pe timpul incarcarii recipientului atat aparatele de pe autocisterna, cat si indicatorul de nivel de pe recipient, pentru a opri alimentarea la 80% din capacitatea maxima de incarcare la recipientele de suprafata/ supraterane si semiingropate, respectiv 85% la recipientele acoperite si ingropate/ subterane si sa nu paraseasca autocisterna pana la scoaterea acesteia din statie.

Pe timpul stationarii pe locatia sistemului se interzice efectuarea oricaror lucrari de reparatii la autocisterna.

Operatorul umplere recipiente GPL al sistemului de depozitare si distributie va asista permanent la operatia de incarcare a recipientului de depozitare sub presiune a autogazului.

Pe timpul incarcarii recipientului sistemului de depozitare si distributie se interzice:

a.       alimentarea autovehiculelor;

b.          accesul persoanelor straine si al autovehiculelor in zona sistemului de depozitare si distributie a autogazului ;

c.           fumatul, utilizarea focului deschis si executarea oricaror lucrari cu surse de aprindere pe o raza corespunzatoare distantelor de siguranta, respectiv de autocisterna;

d.          admiterea la incarcare a autocisternelor care nu corespund cerintelor tehnice si nu sunt dotate cu mijloacele de interventie in caz de incendiu;

e.           continuarea incarcarii recipientului in situatia in care operatorul sesizeaza ca operatia nu se face corect de catre personalul autocisternei;

f.            parasirea sau lasarea fara supraveghere a locului de munca pana la teminarea operatiei de incarcare a recipientului de depozitare din autocisterna;

g.           admiterea incarcarii inainte ca operatorul sa verifice documentele detinute de soferul autocisternei privind calitatea si tipul fluidului care urmeaza a fi incarcat;

h.           admiterea sau continuarea incarcarii daca autocisterna prezinta scurgeri sau scapari de autogaz la instalatie sau pe furtun, daca nu a fost amplasata in locul stabilit sau racordarea furtunului nu este corespunzatoare;

i.             urcarea pe autocisterna in timpul manevrelor de garare sau pe timpul alimentarii cu autogaz, precum si pe recipientul de depozitare; verificarea presiunii sau nivelului la aparatele montate pe recipient se face utilizand o scara bine fixata, confectionata din materiale care sa nu produca scantei prin lovire sau frecare sau pe constructia metalica de acces.

La exploatarea instalatiei este interzisa:

a)          efectuarea oricaror sarcini de serviciu fara purtarea echipamentului de interventie si protectie - EIP acordat;

b)          constrangerea de a efectua sarcini de serviciu fara dotarea cu mijloace individuale de protectie corespunzatoare sarcinilor;

c)          spalarea EIP si echipamentului de interventie si lucru - EIL cu produse inflamabile atat in incinta instalatiei, cat si in afara ei;

d)          continuarea lucrului cu echipamentul individual de protectie contaminat cu autogaz in faza lichid sau vapori;

e)          purtarea de imbracaminte din material sintetic sau care se poate incarca electrostatic;

f)       utilizarea de incaltaminte cu accesorii metalice care pot produce scantei ;

g)          punerea in functiune a instalatiilor fara procesul verbal de receptie definitiva, semnat de comisia de receptie stabilita prin decizia conducatorului societatii;

h)          pornirea sau exploatarea instalatiilor fara dispozitivele de protectie si siguranta prevazute in documentatie sau sub rezerva completarii lor ulterioare;

i)            accesul autovehiculelor in zona sistemului si parcarea acestora cand sistemul este neoperational, in asteptare sau in timpul descarcarii.

Este interzis operatorilor umplere recipiente GPL:

a.           sa efectueze lucrari si operatii care sunt in competenta conducatorului autocisternei;

b.          sa intervina la instalatie pentru modificari sau executarea reparatiilor (acestea fiind de competenta  echipelor de interventie specializate si autorizate);

c.           sa puna in functiune instalatia dupa orice oprire, fara dispozitivele de protectie si de siguranta si aparatura de masura si control cu care a fost dotata, precum si sa demonteze aparatura in timpul functionarii;

d.      sa paraseasca locul de munca in timpul alimentarii autoturismelor;

e.       sa permita conducatorilor auto sa-si alimenteze singuri autovehiculele;

f.            sa continue livrarea de autogaz in cazul apariiiei unor defeciiuni la utilaje, echipamente, armaturi;

g.           sa utilizeze in cabina instalatiei aparate de incalzire improvizate, artizanale sau cu rezistenta electrica deschisa;

h.           sa exploateze instalatia electrica cu defectiuni si improvizatii sau sa suprasolicite circuitele prin utilizarea de consumatori peste puterea nominala prevazuta;

i.             sa distribuie autogaz clientilor care nu respecta regulile de prevenire a incendiilor sau au o conduita necivilizata in incinta sistemului de depozitare si distributie.

Instalatiile de stingere aferente sistemului de depozitare si distributie a

autogazului trebuie proiectate, executate si exploatate conform art. 3. 44 - 3.51

din prezentul normativ.

10. Dezafectarea si postutilizarea sistemelor de distributie si depozitare a autogazului

10.1 Dezafectarea in conditii de securitate a sistemelor de depozitare si distributie a autogazului se face cu respectarea obligatorie a urmatoarelor masuri pregatitoare:

- scoaterea de sub tensiune a tuturor consumatorilor electrici;

- separarea cu panouri demontabile a locatiei respective, in scopul impiedicarii accesului autovehiculelor si persoanelor neautorizate;

- afisarea pe perimetrul locatiei a inscriptionarilor cu frazele de risc si pericol conform reglementarilor tehnice in vigoare;

- izolarea sistemului cu adaptarea cerintelor Codului tehnic al GPL art.3.104 si 3.105;

- golirea sistemelor de depozitare si distributie a autogazului si asigurarea unei atmosfere interioare inerte si nepericuloase, obtinute, pentru tot echipamentul aferent locatiei, conform Codului tehnic al GPL art.5.13, 5.31 si 5.32 si recomandarilor privind pregatirea recipientelor in vederea dezafectarii cuprinse in SR EN 13109 - Recipiente pentru gaz petrolier lichefiat-GPL. Distrugere;

- asigurarea mijloacelor tehnice de stingere a incendiilor necesare conform unei proceduri specifice operatiei;

- instruirea personalului prin proceduri specifice conform Codului tehnic al GPL art. 4.11- 4.12 si eliberarea permisului de lucru conform Codului tehnic al GPL art.4.7.

10.2. Inceperea lucrarilor de dezafectare nu este admisa decat dupa verificarea de

catre factorii implicati in aceasta activitate a etapelor de executie in conditii de

securitate, fara pericol de incendiu si explozie si realizarea integrala si

corespunzatoare a masurilor pregatitoare conform art.10.1.

10.3. Dezafectarea sistemelor de depozitare si distributie a autogazului se realizeaza pe

baza unor proceduri specifice, notificate, detaliate pentru fiecare operatie de

demontare a echipamentelor.

10.4 . Echipamentele sau partile de echipament demontate se vor evacua din locatie.

10.5. La demontarea sistemelor de depozitare si distributie a autogazului este interzis

focul deschis si sculele care pot produce scantei prin lovire.

10.6. La demolarea si demontarea cladirilor (structurilor) supraterane se vor respecta

prevederile HG nr.766/1997 de aprobare a Regulamentului privind urmarirea

comportarii in exploatare, interventiile in timp si postutilizarea constructilor si Legii

50/1991, actualizata, privind autorizarea executarii lucrarilor de constructii.

10.7. Demolarea si demontarea cladirilor (structurilor) supraterane se realizeaza numai

dupa demontarea elementelor recuperabile si/ sau refolosibile. Elementele si

materialele recuperabile si/ sau refolosibile sunt depozitate sau evacuate in locuri

bine stabilite care sa nu impiedice efectuarea lucrarilor .

10.8. Utilajele mecanice pot fi folosite numai in conditii de securitate, astfel incat sa nu

favorizeze producerea incendiilor sau sa deterioreze instalatii sau echipamente

nedemontate sau neeevacuate.

10.9.Reconditionarea/ recalificarea componentelor demontate care se intentioneaza a

fi refolosite se va face numai in ateliere specializate, in conditiile asigurarii la o

utilizare ulterioara a parametrilor proiectati si a conditiilor de securitate.

10.10. Proprietarul va lua dupa dezafectarea sistemelor de depozitare si distributie a

autogazului toate masurile necesare pentru reabilitarea terenului si refacerea

mediului inconjurator.

10.11.Operatiile de postutilizare a sistemelor de depozitare si distributie a autogazului

se vor face cu respectarea regulilor si masurilor specifice acestor lucrari

conform Codului tehnic al GPL art. 4.4- 4.8 si altor reglementari specifice.

Dispozitii finale

11.1. Sistemele de depozitare si distributie autogaz aflate in functiune la data intrarii in vigoare a prezentelor norme vor fi mentinute in exploatare si se vor adapta prezentelor reglementari cu ocazia primei verificari tehnice periodice sau cu ocazia primei modificari majore conform recomandarilor liniilor orientative din Ghidurile de aplicare ale hotararilor Guvernului Romaniei prin care au fost implementate Directivele CE privind Noua Abordare si Abordarea Globala.

Legislatia relevanta, lista standardelor neobligatorii, normele si prescriptiile tehnice din domeniul autogazului sunt cuprinse in Anexa nr. 8.

Anexa nr.1

Termeni relevanti in domeniul autogazului

(Terminologia relevanta in domeniul GPL este cuprinsa in

Codul tehnic al GPL : Anexa nr.1)

Autogaz - gaz petrolier lichefiat care poate fi depozitat si/ sau manipulat in faza lichid in conditii de presiune moderata si la temperatura ambianta. Acesta se compune in principal din propan si butan si izomerii acestuia, cu proportii reduse de propilena ;

Autocisterna - autovehicul echipat corespunzator si autorizat pentru transportul autogazului de la furnizor la sistemul de depozitare si distributie sau la un consumator/ beneficiar ;

Ansamblu - grup de echipamente sub presiune, pe care executantul le asambleaza pentru a constitui o unitate sau un sistem integrat si functional;

Control operational - adoptarea si punerea in aplicare a unor proceduri si instructiuni pentru functionarea in conditii de siguranta, inclusiv intretinerea instalatiei, a proceselor tehnologice, a echipamentului si intreruperile temporare in functionare;

Conducte - elemente tubulare destinate pentru transportul fluidelor, atunci cand sunt montate intr-un sistem sub presiune. Acestea cuprind tevi, sisteme de tevi, tubulatura, fitinguri, compensatoare de dilatare, furtunuri si alte componente sub presiune dupa caz. Schimbatoarele de caldura (in cazul de fata vaporizatoarele) cu tevi destinate incalzirii sau racirii sunt considerate conducte ;

Capacitate de depozitare - volumul net al unui recipient, umplut pana la nivelul maxim admis de reglementari pentru depozitarea sub presiune a autogazului ;

Conexiune de umplere - racord/ stut realizat pe recipientul de depozitare in vederea asigurarii operatiei de umplere a acestuia (vezi Punct de transfer) ;

Cavitatie - instalarea unei conditii de aparitie a fazei gazoase la pomparea unui debit de lichid ;

Calitatea autogazului - atribut al autogazului definit de compozitie si proprietatile sale fizice ;

Distribuitor -orice dispozitiv stationar care este utilizat pentru distributia autogazului intr-un sistem de depozitare si distributie ;

Dispozitiv de descarcare - dispozitiv proiectat sa se deschida la o presiune inalta ;

Distanta de securitate - separarea minima dintre o sursa de pericol si un obiect (uman, echipament sau mediul inconjurator) care sa reduca efectul unui incident probabil neprevazut si sa previna transformarea unui incident usor intr-un incident de proportii;

Distanta de protectie - separarea recomandata a persoanelor, pentru diferite cazuri de pericol in care s-au produs scurgeri de autogaz;

Furtun flexibil un tub sau teava flexibile prevazute cu capete de cuplare ;

Factor de siguranta - raportul dintre presiunea de distrugere/ rupere si presiunea maxima admisibila de operare/ lucru ;

Fraza de risc - o fraza care exprima o descriere concisa a riscului prezentat de substantele si preparatele chimice periculoase pentru om si mediul inconjurator;

Grad masic de umplere - raportul dintre cea mai mare masa permisa de autogaz dintr-un recipient si masa de apa la 150C care ar umple complet recipientul ;

Incercare - operatiune tehnica care consta in determinarea uneia sau mai multor caracteristici ale unui produs, in concordanta cu o procedura specificata ;

Incercare de etanseitate - incercare specifica care sa determine locul posibilelor evacuari accidentale de autogaz ;

Instalatie de stropire - ansamblu format dintr un colector prevazut cu duze de stropire executate pentru a efectua pulverizarea cu apa ;

Locatie - locul unde instalatia de autogaz este amplasata sau locul unde urmeaza sa fie amplasata (≡ amplasament) ;

Limita exploziva - domeniu de volum procentual la care amestecul autogaz - aer poate sa explodeze; sub limita inferioara exploziva - LEL si peste limita superioara exploziva - UEL, amestecul nu explodeaza/ nu arde;

Presiune maxima admisibila de lucru/ operare - presiunea maxima la care recipientul este destinat sa functioneze in siguranta ;

Punct de transfer - locul (pozitia fixa) unde autogazul este transferat din recipientul autocisternei de transport in recipientul de depozitare al sistemului de depozitare si distributie a autogazului . Este punctul de la care se raporteaza distantele de securitate;

Recipient de depozitare - o incinta inchisa, proiectata si fabricata pentru a contine fluide sub presiune, inclusiv toate componentele fixate limitat la dispozitivele de legare la alte echipamente, care este utilizata pentru depozitarea la suprafata (suprateran) sau ingropata (acoperita, subterana) a autogazului;

Recipient de depozitare semiingropat (de semi-suprafata) - un recipient de depozitare, neacoperit, care este instalat cu cel putin 40% sau mai mult din volumul sau sub nivelul solului si care include recipientul instalat pe o fundatie intr-o cavitate sau intr-o cuva ;

Recipient de depozitare suprateran (suprafata) - un recipient de depozitare care este instalat cu 90% sau mai mult din volumul sau la suprafata solului sau deasupra nivelului unei cladiri si care include recipientul instalat pe o fundatie;

Recipient de depozitare acoperit sau ingropat (subteran) - un recipient de depozitare care este instalat cu 10% sau mai mult din volumul sau sub nivelul suprafatei solului care include recipientul instalat pe o fundatie sau intr-o cuva ;

Recipient - rezervor - recipient sub presiune instalat pe autovehicul, executat in conformitate cu Regulementul ONU 67-1 ;

Risc - functie a severitatii si probabilitatii de producere a unui eveniment ;

Risc rezidual - nivelul de risc care ramane dupa ce au fost luate masurile de reducere a pobabilitatii si consecintelor unui pericol ;

Scurgere - orice pierdere de autogaz datorata unei defectari sau distrugeri a unui sistem de depozitare ;

Sistem de depozitare si distributie - ansamblu de recipiente sub presiune, impreuna cu conductele de legatura amplasate suprateran sau ingropat (subteran), incluzand pompele si aparatura de transfer, canalele tehnologice si dispozitivele de colectare a deversarilor si scurgerilor aferente acestora ;

Timp de purjare - intervalul de timp necesar sa se purjeze o parte sau intregul echipament inaintea evacuarii aerului sau resturilor de autogaz 

Anexa nr.2

Cerinte tehnice de calitate ale autogazului

A2.1.  Principalele componente ale autogazului sunt : propanul, propena (propilena in proportii reduse), butanul si butenele si izomerii acestora.

A2.2.  Pentru identificarea imediata, la nivelul producatorilor si al pietei, autogazul este caracterizat, de numere unice de clasificare, dupa cum urmeaza :

numarul ONU/ UN cuprins in recomandarile privind transportul marfurilor periculoase serveste ca baza pentru reglementarile in transportul naval, feroviar si rutier national, regional si international ;

numarul CAS (Chemical Abstract Service Registry Number) care defineste produsul chimic, dar nu concentratia sau amestecurile specifice;

numarul EINECS introdus prin Decizia 81/ 437/ EEC a Comisiei Comunitatii Europene.

A2.3.  Clasificarea centralizata a numerelor de identificare pentru autogaz este prezentata in Tabelul A2. 1.

Tabelul A2. . Numerele de identificare a autogazului

Numarul/

Denumirea substantei

ONU/

UN

CAS

EINECS

GLP auto/

GPLc/

AUTOGAZ

A2.4. Se recomanda ca autogazul sa indeplineasca cerintele de calitate prevazute in SR EN 589 - Carburanti pentru automobile - GPL. Cerinte si metode de analiza.

Cerintele si metodele de analiza sunt precizate in Tabelul A2. 2.

Tabelul A2. Cerintele si metodele de analiza

Caracteristica

Unitatea de masura

Limite

Metode de incercare

Minimum

Maximum

Cifra octanica ''motor'',MON1

Anexa B

Continut de diene

(incluzand 1,3-butadiena)

%mol

EN 27941

Hidrogen sulfurat

negativ

EN ISO 8819

Continut de sulf total

(dupa odorizare)

mg/kg

EN 24260

ASTM D 3246

ASTM D 6667

Coroziune pe lama de cupru

(1h la 400C)

notare

clasa 1

EN ISO 6251

Reziduu de evaporare

mg/kg

EN ISO 13757

Presiunea de vapori relativa la 400C

kPa

EN ISO 4256

EN ISO 8973

Anexa C

Presiunea de vapori relativa minim 150kPa la o temperatura de:

-pentru tipul A2

C

EN ISO 8973

si anexa C

-pentru tipul B3

-pentru tipul C4

-pentru tipul D5

-pentru tipul E6

Continut de apa

lipsa apa libera la 00C

a se vedea 6.2

Miros

particular si neplacut la 20% din treapta II de miros

a se vedea 6.3 si anexa A

a se vedea tabelul A2.4

limita sezoniera a presiunii de vapori la 400C este de 950kPa echivalent cu kPa la -100C

limita sezoniera a presiunii de vapori la 400C este de 800kPa echivalent cu kPa la -50C

limita sezoniera a presiunii de vapori la 400C este de 700kPa echivalent cu kPa la 00C

limita sezoniera a presiunii de vapori la 400C este de 500kPa echivalent cu kPa la +100C

limita sezoniera a presiunii de vapori la 400C este de 275kPa echivalent cu kPa la +200C

In Romania sunt acceptate tipurile A (intre 01 octombrie pana la 31 martie): C si D (intre 01 aprilie pana la 30 septembrie)

A2.5.   Caracteristicile specifice autogazului sunt:

a)          caracteristici critice: cifra octanica "Motor"-MON, presiunea de vapori, reziduul volatil, continutul de diene, reziduul de evaporare si continutul de sulf;

b)          caracteristici non-critice: coroziunea cuprului, continutul de apa, nivelul de odorizare, hidrogenul sulfurat, continutul de floruri si continutul de metanol descrise in tabelul A2. 3.

c) indicii Wobbe, in MJ/m3, recomandati pentru principalele componente ale autogazului sunt :

Wpropan=76.83 ;

Wbutan=87.54 ;

Wizobutan =87.12 ;

W amestec propan/ butan(60 %/:40%)=79.2MJ/m3.

Tabelul A2. 3 Descrierea caracteristicilor specifice autogazului

Caracteristica

Descrierea

Observatii

A.Caracteristici critice:

Cifra octanica "motor" COM (MON)

-Este destinata sa asigure caracteristica de detonatie adecvata combustibilului si constrange alegerea compozitiei avand in vedere ca atat olefinele, cat si fractia C4 au cifra octanica relativ scazuta.

-Are impact direct asupra performantelor motoarelor si durabilitatii acestora si asupra nivelului emisiilor poluante,

De mentionat ca:

COM izo-butan >

COMpropan

Presiunea de vapori

-Este o masura indirecta a celei mai extrem de scazute temperaturi in conditiile careia poate avea loc vaporizarea initiala. Este o masura quasicantitativa a celui mai volatil component prezent in combustibil (de ex. reprezinta controlul indirect al raportului parafinelor si intr-o mare masura a continutului de olefine) si poate fi utilizata pentru evaluarea presiunii maxime care poate fi stabilita la temperatura din recipientele de depozitare ;

-Este in raport direct cu conditiile climatice. In ceea ce priveste operabilitatea vehiculului este direct proportionala cu startabilitatea motorului, care, in conditiile unei presiuni de vapori industriale trebuie sa asigure startabilitatea motorului sub

minus 20C ;

-Fluctuatia raportului C3 :C4 are efecte importante si asupra emisiilor de CO si NOx in sensul in care acestea sunt direct si negativ corelate cu continutul de C4 ;

Emisiile totale din hidrocarburi, CO si NOx   dintr-un GPL auto compus din 15% olefine si 50 : 50 C3 :C4 (procente greutate sunt performant similare sau mai bune decat ale benzinei.

Reziduul volatil

-Limiteaza continutul de C5 (pentane) si mai precis procentul care vaporizeaza impreuna cu C4 si mai jos, prezentand importanta deosebita in ceea ce privesc problemele de pornire la rece.

Continutul de diene

-Adoptarea unei limitari stricte a dienelor are rolul de a reduce probabilitatea problemelor de depuneri in regulatoarele si/ sau vaporizatoarele kiturilor, precum si pentru concentratiile de butadiena care produc depuneri  de polimerizare si blocarea vaporizatoarelor.

Fenomenul este similar cu depunerea gumelor la motoare

Reziduul de evaporare

-Este masura informatiilor privind limita reala a reziduurilor la sfarsitul ciclului de alimentare in tentativa de crestere a durabilitati kiturilor de autogaz.

Continutul de sulf

Este parametrul important pentru eficientizarea tehnologiilor necesare alinierii la standardelele privind emisiile poluante .

GPL auto are un continut  mai scazut de sulf comparativ cu al celorlalti combustibili din petrol

B.Caracteristici

non-critice

Coroziunea cuprului

Hidrogenul sulfurat

-Masura care asigura ca nu apar dificultati in exploatarea reperelor din cupru si aliaje de cupru ce compun echipamentul functional, de depozitare si de transport ;

-Este si o masura sigura a continutului de hidrogen sulfurat a carui prezenta are efecte asupra sanatatii si securitatii .

Continutul de apa

-Lipsa umiditatii specifica autogazului de tip propan si a apei libere caracteristica amestecurilor C3 :C4 ne asigura ca regulatoarele de presiune si echipamentul similar functioneaza fara deranjamente produse de inghet cauzat de separarea sau dizolvarea apei din autogaz.

Nivelul de odorizare

-Este o masura necesara pentru detectarea pierderilor de autogaz prin miros caracteristic, distinctiv si neplacut.

Continutul de metanol

-La temperaturi scazute autogazul asociat cu umiditatea si/ sau apa libera, produce gheata care blocheaza regulatoarele.

Metanolul este introdus sa previna problemele de inghet prin scaderea punctului de roua la dizolvarea apei

Tabelul A2. Cifra octanica "motor" pentru autogaz *

Componenti

Cifra octanica "motor", COM

Molar

Masic

Volumic

Propan (+C2)

Propilena (propena)

n-butan (+C5)

2-Metilpropan (izobutan)

Butene

*Factorii de determinare a cifrei octanice "motor" sunt valori empirice; in calcule se utilizeaza factorii molari;

Anexa nr. 3

Cerinte de securitate privind utilizarea autogazului

A3.1.  Etichetele de identificare a pericolelor utilizate la transportul autogazului,

GPL

 

A3.2. Fisa datelor de securitate a autogazului (msds - Material Safety Data Sheet)

Data :..............

Data editiei precedente: ......

Versiunea / revizia: ........

Autogaz (GPLc)

1. IDENTIFICAREA SUBSTANTEI/ SI DENUMIREA PRODUCATORULUI

Numele produsului

GPL auto

Autogaz

GPLc

Formula chimica

Date de identificare ale producatorului

Numar de telefon de urgenta

2. COMPOZITIA / INFORMATII ASUPRA COMPONENTELOR

Substanta/ preparatul

Substanta

Componente/ impuritati

Nu contine alti componenti, nici impuritati care ar putea modifica clasificarea produsului

Nr.CAS

Nr. EINECS

3 .IDENTIFICAREA PERICOLELOR

Gaz lichefiat.Extrem de inflamabil

4. MASURI DE PRIM AJUTOR

In caz de inhalare

Contactul cu pielea si cu ochii

Ingerare

Poate produce asfixiere la concentratii ridicate.Simptomele constau in pierderea cunostintei sau motricitatii. Victima poate sa nu fie prevenita asupra axfisierii. Poate avea efecte narcotice la concentratii scazute. Simptomele constau in ameteata, dureri de cap, greata si pierderea coordonarii. Se deplaseaza victima intr-o zona necontaminata, se utilizeaza echipament respiratoriu autonom. Se lasa victima intr-un loc cald si in repaus. Se solicita asistenta medicala. Se practica respiratia artificiala daca victima nu mai respira.

In cazul deversarii de produs lichid se clateste locul cu apa curata cel putin 15 minute.

Ingerarea nu este considerata ca un mod posibil de expunere

5. MASURI DE LUPTA CONTRA focului

Riscuri specifice

Produse de ardere periculoase

Agenti specifici de stingere

Metode specifice

Echipamentul de protectie special al pompierilor

Extrem de inflamabil. Vaporii sunt mai grei decat aerul si se raspandesc la sol putandu-se aprinde de la distanta. Expunerea prelungita la foc poate antrena ruperea sau explozia recipientelor.

La o ardere incompleta se formeaza monoxid de carbon, oxid de azot, oxid de sulf, hidrocarburi nearse.

Toti agentii de stingere cunoscuti pot fi utilizati.

Se opreste debitul de gaz daca este posibil. Se indeparteaza recipientul si se raceste cu apa pentru a-l proteja.

Nu se stinge nici o scurgere aprinsa de gaz decat daca este absolut necesara. Se poate produce reaprinderea spontana si exploziva.

Se sting celelalte incendii.

In spatiile invecinate incendiului se utilizeaza aparate de respiratie autonoma.

6. MAsuri In caz de dispersie accidentalA

Precautii individuale

Protectia mediului inconjurator

Metode  de curatare

Se poarta aparatul de respiratie autonoma la intrarea in zona, dupa ce s-a verificat siguranta acesteia.

Se evacueaza zona. Se asigura o ventilatie de aer adaptata situatiei. Se elimina sursele de aprindere.

Se incearca sa se opreasca scurgerile de gaz.

Se impiedica patrunderea produsului in canale, subsoluri, fose sau in toate locurile unde acumularile pot fi periculoase.

Se asigura ventilarea zonei.

7. MANIPULARE SI DEPOZITARE

Se asigura legarea corespunzatoare la pamant a echipamentului.

Se impiedica patrunderea apei in recipient.

Se purjeaza aerul din instalatie.

Inainte de introducerea autogazului se interzice reintoarcerea produsului in recipient.

Se utilizeaza numai echipament specific adaptat produsului si la presiunea si temperatura folosita.

Se contacteaza furnizorul de gaz in cazul ca nu exista certitudinea calitatii.

Se mentin la distanta toate sursele de aprindere (inclusiv pe cele producatoare de sarcini electrostatice).

Se tin la distanta toate gazele oxidante si alti oxidanti.

Se respecta instructiunile furnizorului pentru manipularea recipientului.

Mentineti recipientul intr-un spatiu bine ventilat, la temperatura mai mica de 500 C.

8. CONTROLUL NIVELULUI DE EXPUNERE / PROTECTIE INDIVIDUALA

Limita de expunere TLV (ACGIH)/ 2000

Protectia personalului

Propan 800 ppm

Asigurati ventilatie adecvata.

Nu fumati in timpul manipularii produsului

Butan 2500 ppm

Asigurati ventilatie adecvata.

Nu fumati in timpul manipularii produsului

9. PROPRIETATI FIZICO-CHIMICE

Conform tabelului A2.2

Gaz sau vapori mai grei decat aerul; se poate acumula in locurile joase, in special in canale, subsoluri, gropi

10. STABILITATE SI REACTIVITATE

Poate forma un amestec exploziv cu aerul; poate reactiona violent cu oxidantii

11 .INFORMATII TOXICOLOGICE

Produsul nu are efecte toxicologice cunoscute

12 .INFORMATII ECOLOGICE

Nu este cunoscut nici un efect ecologic cauzat de acest produs

13. CONSIDERATII RELATIVE LA ELIMINARE

Nu se evacueaza in locuri unde exista riscul formarii de amestecuri explozive cu aerul.

Alimentarea cu gaz a unui arzator trebuie sa fie prevazuta cu opritor de flacari.

Nu va fi esapat in locuri unde exista pericolul acumularilor periculoase.

14.INFORMATII RELATIVE LA TRANSPORT

Denumirea oficiala la transport

Numarul ONU/UN

Clasa/ Diviziunea

Cod clasificare ADR/ RID

Nr. de pericol ADR/ RID

Eticheta ADR

GPL auto, Autogaz, GPLc

2F

Eticheta 2.1: gaz inflamabil

Alte informatii privind transportul

Evitati transportul in vehicule la care compartimentul de transport nu este despartit de cabina soferului. Asigurati-va ca soferul cunoaste potentialele pericole si masurile de urgenta in caz de accident. Inainte de transport asigurati recipientele impotriva rasturnarii si asigurati-va ca robinetele sunt perfect inchise si fara scurgeri, dispozitivul de protectie a robinetului este montat corect, capacul de protectie la iesirea robinetului este montat. Asigurati ventilatia corespunzatoare.

Conformati-va reglementarilor in vigoare referitoare la acest transport.

15. InformaTii privind reglementArile In vigoare

Clasificarea CE

Simboluri

Fraze de risc

Fraze de securitate

F+;R12

F+:Extrem de inflamabil

R12

S9 Conservati recipientul in locuri convenabil ventilate

S16 Feriti locul de surse de aprindere sau scantei. Nu fumati

16. ALTE INFORMATII

Asigurati-va ca :

-sunt respectate toate reglementarile nationale sau locale in vigoare;

-operatorii cunosc bine riscurile de incendiu;

-sunt cunoscute riscurile privind asfixierea la manipularea acestor produse;

-la utilizarea acestui produs exista o experienta privind compatibilitatea si securitatea materialelor la punerea in opera;

-Informatiile date in acest document sunt considerate exacte odata cu publicarea lor.

A3.3. Transportul rutier al autogazului trebuie insotit de "Fisa de urgenta pentru transportul rutier (TEC-Transport Emergency Card)" elaborata in conformitate cu prevederile Regulamentului de transport ADR:

Fisa de urgenta pentru transportul rutier

Autogaz (GPLc)

UN 1965

Clasa (eticheta) 2.1-gaz inflamabil

Cod ADR: 2F

Nr.pericol ADR: 23

Incarcatura

Gaz petrolier lichefiat fara culoare, odorizat, cu miros specific, insolubil in apa, mai greu decat aerul

Masuri generale luate de conducatorul auto/ soferul autocisternei:

Se scoate pe cat posibil vehiculul din zona;

Se opreste motorul si se intrerupe curentul prin scoaterea bornelor de la baterie;

Nu trebuie sa existe nici o sursa de foc dechis, se interzice fumatul;

Se anunta pompierii, politia, serviciul de ambulanta;

Se amplaseaza semne de avertisment si se evacueaza trecatorii ocazionali;

Se evita contactul cu faza lichida;

Se schimba imbracamintea contaminata;

Se interzice accesul in gropi, camine, pivnite, subsoluri, se evacueaza eventuale persoane;

Natura pericolului

Foarte inflamabil, poate forma amestec exploziv cu aerul;

Incalzirea poate provoca cresterea presiunii, prezinta risc serios de spargere a recipientelor si ulterior explozie;

Autogazul este mai greu decat aerul si se imprastie la nivelul solului;

Scurgerile de autogaz produc degeraturi

Informatii privind masurile in cazul unui incendiu

Nu se recomanda stingerea incendiilor initiate, este posibila reaprinderea autogazului cu producerea exploziei ulterioare;

Se informeaza publicul pentru a stationa numai pe partea opusa directiei vantului;

Se raceste continuu recipientul autocisternei cu apa pentru a preveni cresterea temperaturii si implicit a presiunii;

Echipamentul de protectie individuala

In conformitate cu normativele in vigoare:

-ochelari de protectie;

-imbracaminte din fibre care nu produc electricitate statica:

-incaltaminte din piele fara accesorii metalice;

-vesta de siguranta fluorescenta;

-lanterna antiex

Informatii privind masurile de prim ajutor

Dacaprodusul atinge ochii, se va efectua spalarea abundenta cu apa curata;

Se iau de catre medic masuri specifice tn caz de degeraturi, arsuri;

In caz de inhalare se scoate persoana afectata intr-o zona ventilata si cu aer curat;

Informatii suplimentare

Numerele de telefon in caz de urgente:

112, 981, 955, telefonul si adresa proprietarului autocisternei

Anexa nr. 4

Scheme de principiu ale sistemelor de distributie si depozitare a autogazului

4A. Schema de principiu de sistem suprateran de depozitare si distributie a autogazului

(schemele de principiu sunt corelate cu recomandarile din prEN 14678-2)

Legenda

supapa de exces de debit

1a

supapa de exces de debit armatura de retinere

1b

armatura de retinere

armatura de siguranta-antiincendiu

2a

armatura cu actionare de la distanta

pompa

manometru

supapa diferentiala

armaturi de izolare distribuitor

distribuitor

supapa de siguranta

indicator de nivel

punct de transfer (umplere)

indicator de nivel maxim

purjare

supapa antismulgere

recipient  suprateran

supapa de dilatare termica

4B. Scheme de principiu de sistem subteran (ingropat, acoperit)

de depozitare si distributie a autogazului

(schemele de principiu sunt corelate cu recomandarile din prEN 14678-2)

a. Cu pompa de transfer la suprafata

b. Cu pompa de transfer submersbila

Legenda

supapa de exces de debit

1a

supapa de exces de debit armatura de retinere

2

armatura de siguranta-antiincendiu

2a

armatura cu actionare de la distanta

pompa

manometru

supapa diferentiala

armaturi de izolare distribuitor

distribuitor

supapa de siguranta

indicator de nivel

armatura de retinere

purjare

supapa antismulgere

indicator de nivel maxim

spre punct de transfer (umplere)

recipient  subteran - ingropat-acoperit

supapa de dilatare termica

Tabelul A4.1. Dimensiuni orientative de gabarit privind amplasarea SSDD

Tipul statiei de distributie

Marimea min,

in m2

Deschiderea min, in m

Adancimea min,* in m

Latimea min. a caii de acces, in m

Statie de distributie mixta fara amenajari pentru distributie autogaz

inclusiv trotuare

Statie independenta de distributie autogaz

Statie de distributie mixta cu amenajari pentru GPL

**nu se aplica pentru  statiile mixte deja echipate

Anexa nr. 5

Sistem de protectie catodica al recipientelor acoperite, ingropate/ subterane

Anexa nr.6

Recomandari de zonare

a.        Sisteme de depozitare si distributie a autogazului

cu recipiente sub presiune supraterane

0.5m

 

0.5m

 

b.        Sisteme de depozitare si distributie a autogazului

cu recipiente sub presiune semiingropate

0.5m

 

0.5m

 

0.5m

 

c.       Sisteme de depozitare si distributie a autogazului

cu recipiente sub presiune ingropate/ subterane si/ sau acoperite

0.5m

 

0.5m

 

0.5m

 

0.5m

 

d.        Sisteme de depozitare si distributie a autogazului

cu recipiente sub presiune ingropate/ subterane si/ sau acoperite si supraterane instalate in rambleu

0.5m

 

0.5m

 

e.        Recomandari privind zonarea generala a sistemului de depozitare si distributie a autogazului la autovehicule( se coreleaza cu art. 4.33 si 4.34)

f.         Zonarea distribuitoarelor de AUTOGAZ si MOTORINA

NOTA:

Distribuitoarele de AUTOGAZ si de motorina

nu necesita conditii speciale de instalare

 


Anexa nr. 7

Sistem de monitorizarea scurgerilor recomandat pentru recipiente de depozitare sub presiune ingropate/ subterane, acoperite si semiingropate

Detectorul de gaze

 

Tubulatura

monitorizare scurgeri

 

Recipientul de depozitare

 

Anexa nr. 8

A 8.1. Legislatie relevanta in domeniul autogazului

Legea nr.245/ 2004 privind securitatea generala a produselor,

  1. Legea nr.351/2004 a gazelor, cu modificarile ulterioare;
  2. Legea nr. 319/2006 a securitatii si sanatatii in munca;
  3. Legea nr.41/2004 privind activitatea de metrologie ;
  4. Legea nr.608/2001 republicata privind evaluarea conformitatii produselor ;

Legea nr.122/2002 pentru aprobarea OG 48/1999 privind transportul rutier al marfurilor periculoase ;

Legea nr 230/2003 pentru aprobarea OG 78/2000 privind omologarea vehiculelor rutiere si elaborarea cartii de identitate a acestora, in vederea admiterii in circulatie pe drumurile publice din Romania ;

Legea nr.50/1991 republicata privind autorizarea executarii constructiilor si unele masuri pentru realizarea locuintelor ;

  1. Legea nr.107/ 1996 a apelor;
  2. Legea nr.350/2001 privind amenajarea teritoriului si urbanismul;

Legea nr.460/2001 pentru modificarea si completarea OG 20/1994 privind masuri pentru reducerea riscului seismic al constructiilor existente;

Legea nr.110/2002 privind ratificarea Acordului dintre Romania si CE instituind anumire conditii pentru transportul rutier de marfuri si promovarea transportului combinat;

  1. Legea nr.182/2000 privind protejarea patrimoniului cultural national;

Legea nr. 247/2005 privind reforma in domeniile proprietatii si justitiei, precum si unele masuri adiacente;

A 8. 2. Hotarari si ordonante ale Guvernului Romaniei :

HG 584//2004 privind stabilirea conditiilor de introducere pe piata a echipamentelor sub presiune, cu modificarile si completarile ulterioare (Directiva CE 97/ 23/ EC - Directiva PED); 

OG 25/2004 pentru modificarea si completarea OG 17/2002 ;

OG 43/1997 republicata si OG 21/2005 privind regimul drumurilor ;

HG 454/2003, modificata prin HG 1242/2004 privind echipamentele simple sub presiune (Directiva CE 87/ 404/ EEC) ;

HG 941/2003 privind stabilirea conditiilor de introducere pe piata si utilizare repetata a echipamentelor sub presiune transportabile, cu modoficarile si completarile ulterioare (Directiva CE 99/ 36/ EC) ;

HG 761/2001 cu modificarile ulterioare (HG 453/2003) privind stabilirea conditiilor de introducere pe piata a aparatelor consumatoare de combustibili gazosi (Directiva CE 90/ 396/ EEC) ;

OG 17/2002 privind perioada de conducere si de odihna ale conducatorilor vehiculelor care efectueaza transporturi rutiere nationale ;

OUG 109 /2005 privind transporturile rutiere

OG 48/1999 pentru acordul privind transportul international rutier al substantelor periculoase pe drumurile publice, Regulamentul ADR editia in vigoare ;

OG 62/2003 privind masuri pentru reducerea riscului seismic al constructiilor existente ;

HG nr. 804/2007 privind controlul asupra pericolelor de accident major in care sunt implicate substante periculoase;

HG nr. 119/2004 privind stabilirea conditiilor pentru introducere pe piata a masinilor industriale (Directiva CE 98/ 37/ EEC - Directiva masini) ;

OG 129/2000 republicata privind formarea profesionala a adultilor, in baza unor programe elaborate conform HG 522/2003 ;

OUG 170/2004 privind transporturile rutiere in Romania ;

OUG 200/2000 privind clasificarea, etichetarea si ambalarea substantelor si preparatelor chimice periculoase ;

HG 574/2005 privind stabilirea cerintelor referitoare la eficienta cazanelor noi pentru apa calda care functioneaza cu combustibili lichizi sau gazosi (Directiva CE 92/ 42/ EEC);

HG 321/2005 privind evaluarea si gestionarea zgomotului ambiental;

HG 322/2005 privind limitarea emisiilor in aer ale anumitor poluanti proveniti din instalatii de ardere;

HG 343/2004 privind informatiile referitoare la consumul de carburant si emisii de dioxid de carbon;

HG 982/2007 privind compatibilitatea electromagnetica (Directiva CE 89/336- EEC);

HG 487/2002 republicata privind normele de desemnare si notificare nationala a laboratoarelor de incercari;

HG 457/2003 republicata privind asigurarea securitatii utilizatorilor de echipamente electrice de joasa tensiune, cu modificarile ulterioare (Directiva CE 93/ 68/ EEC) ;

HG 539/2004 privind nivelul de zgomot produs de echipamentele destinate a lucra in exteriorul cladirilor;

HG 622/2004 republicata privind stabilirea conditiilor de introducere pe piata a produselor pentru constructii,;

HG 203/2003 pentru aprobarea Regulamentului privind tipurile de reglementari tehnice si de cheltuieli aferente activitatii de reglementare in constructii, urbanism, amenajarea teritoriului si habitat, precum si a Normelor metodologice privind criteriile si modul de alocare a sumelor necesare unor lucrari de interventie in prima urgenta la constructii vulnerabile si care prezinta pericol public;

HG 697/2004 privind exportul si importul de produse periculoase ;

HG 617/2003 pentru stabilirea conditiilor de introducere pe piata si de punere in functiune a aparatelor de cantarit cu functionare neautomata (Directiva CE 90/ 384/ EEC);

HG 752/2004 privind stabilirea conditiilor pentru introducerea pe piata a echipamentelor si sistemelor protectoare destinate utilizarii in atmosfere potential explozive, cu modificarile ulterioare ( Directiva 94/ 9/ CE - ATEX) ;

  1. HG 755/2004 privind unitatile de masura legale;

HG 1340/2001 privind asigurarea protectiei urilizatorilor, mediului inconjurator si proprietatii ;

HG 2167/2004 privind stabilirea principiilor de evaluare a riscurilor pentru om si mediu ale substantelor notificate;

HG 2195/2004 privind conditiile de introducere pe piata a ambarcatiunilor de agrement ( Directiva CE 94/ 25/ EC);

HG 2427/2004 privind evaluarea si controlul riscului substantelor existente;

HG 115/2004 privind cerintele esentiale de securitate a echipamentelor individuale de protectie si conditiile pentru introducere lor pe piata ;

A 8. 3. Ordine ale ministrilor :

Ordin 229 al ministrului transporturilor pentru aprobarea regulamentului RNTR 6 de modificare a motoarelor autovehiculelor pentru functionare cu GPL ;

Ordinul MAI nr. 163/2007 pentru aprobarea Normelor generale de aparare impotriva incendiilor

Ordinul MI 87/2001 privind aprobarea metodologiei de identificare, evaluare si control a riscurilor de incendiu

Ordinul MTCT 2190/2004 pentru aprobarea Regulamentului privind agrementul tehnic european pentru produse pentru constructii ;

  1. Ordinul MMSSF 642/2005 privind aprobarea Listei standardelor romane, care adopta standarde europene armonizate referitoare la echipamente si sisteme protectoare utlizate in atmosfere potential explozive;

Ordinul 384/2004 cu privire la standardele armonizate la HG 982/2007 privind electrosecuritatea ;

Ordinul MEC si MTI 381/2004 cu privire la standardele armonizate la HG 982/2007 privind compatibilitatea electromagnetica;

Ordinul 615/2004 al MS cu privire la standardele armonizate la HG nr. 119/2004 privind stabilirea conditiilor pentru introducerea pe piata a masinilor industriale;

Ordinul MEC 85/2004 cu privire la standardele armonizate la HG 453/2003 privind aparatele consumatoare de combustibili gazosi;

Ordinul MIR 226/2003 privind tipurile de gaze si presiunile de alimentare;

Ordinul MTCT 1027/2003 privind standardele armonizate la HG 2195/2004;

Ordinul MTCT 2132/2004 cu privire la standardele armonizate la HG 622/2004 republicata privind stabilirea conditiilor de introducere pe piata a produselor pentru constructii;

Ordinul MTCT /2005 cu privire la stabilirea unor reguli privind transportul marfurilor periculoase pe cale ferata;

Ordinul MMSSP 9/2005 privind completarea clasificarii ocupatiilor in Romania;

Ordinul MTCT 620/2005 privind implementarea si utilizarea Eurocodurilor pentru constructii;

Ordinul MTCT 607/2005 de aprobare a Metodologiei de control privind supravegherea pietei produselor pentru constructii cu rol in satisfacerea cerintelor de securitate la incendii, cu modificarile si completarile ulterioare;

Ordinul MTCT 1889/2004 privind agrementul tehnic in constructii;

A 8. 4. Norme si prescriptii tehnice :

Normativul NP112 privind proiectarea structurilor de fundare directa;

Normativul NP 074 privind documentatiile geotehnice pentru constructii ;

Normativul P100-1 privind proiectarea antiseismica a constructiilor ;

NP 055 privind proiectarea antiseismica a constructiilor ;

GP 111 Ghid de proiectare privind protectia impotriva coroziunii a constructiilor metalice ;

GE 053 Ghid de executie privind protectia impotriva coroziunii a constructiilor din otel;

GP 055 Ghid privind verificarea la foc a elementelor structurale ale constructiilor metalice ;

GP 069 Ghid pentru instalatii de stingere cu ceata de apa ;

GP 070 Ghid de proiectare, executie si exploatare a protectiei anticorozive pentru rezervoarele din otel ingropate ;

Buletinul NPGA 113-a al - National Propan Gas Association, USA cu privire la neutralizarea amestecului aer/ apa din recipientele de depozitare a GPL ;

Gas Combustibles Liquefies - Annexe 2, Direction des Risques Chimiques, Franta, 2003;

  1. NFPA 58 - Codul tehnic al GPL;
  2. Miscellaneous Planning Standards and Guidelines, UK 2002;

Technical Memorandum no.70, The Institute of Petroleum, UK;

Storage and Handling of LPG, Occupational Safety and Health Administration, USA,

LPG Bulk Tank Siting and Separation Guideline, Calor, UK;

LPG as Vehicle Fuel Separation Distances in Storage and Dispensing, Health and Safety Executive, UK;

Technical Handbook NON-Domestic, Scottish Buiding Standards, UK;

Petrol Filling Stations & Autogas Installations, Health and Safety Executive, UK;

LPGA Codes of Practice Amendment september 2001 and January 2003; UK;

Regulamentul 67-1 de prevederi uniforme referitoare la avizarea echipamentelor specifice ale autovehiculelor cu motor care utilizeaza GPL in sistemul de propulsie ;

NML 007: Sisteme de masurare dinamica si continua a cantitatilor de lichide, altele decat apa ;

NML 017: Rezervoare de stocare pentru lichide;

OIML R 117: Sisteme de masura pentru lichide altele decat apa;

OIML R 120: Masuri etalon de capacitate pentru ansambluri de masurare a lichidelor altele decat apa;

NML 047Cisterne;

NP 099 Normativ pentru proiectarea, executia, verificarea si exploatarea instalatiilor electrice in zone cu pericol exploziv ;

  1. Norme generale de protectie a muncii;

NP 004 privind proiectarea, executia, exploatarea si postutilizarea statiilor de distributie a carburantilor pentru asigurarea sigurantei la foc ;

NP 086 Normativ pentru proiectarea, executia si exploatarea instalatiilor de stingere a incendiilor;

  1. P118 Normativ privind siguranta la foc a constructiilor.

A 8. 5. Lista standardelor obligatorii:

SR EN ISO 11114 -1 Butelii de gaz. Compatibilitatea intre gazul continut si materialul buteliilor si robinetelor . Partea 1: materiale metalice

SR EN ISO 11114 -2 Butelii de gaz. Compatibilitatea intre gazul continut si materialul buteliilor si robinetelor. Partea 2: Materiale nemetalice ;

SR EN ISO 11114 -3 Butelii de gaz. Compatibilitatea intre gazul continut si materialul buteliilor si robinetelor. Partea 3: Incercare de autoaprindere in atmosfera de oxigen ;

SR EN ISO 11114 -4 Butelii de gaz. Compatibilitatea intre gazul continut si materialul buteliilor si robinetelor. Partea 4: Metode de incercare pentru alegerea materialelor metalice rezistente la fragilizare prin hidrogen ;

A 8. 6. Lista standardelor neobligatorii:

  1. SR EN 589 -Carburanti pentru automobile-GPL. Cerinte si metode de analiza ;

SR EN 13760 -.Dispozitiv de incarcare cu GPL a vehiculelor de sarcini usoare si grele. Dispozitiv de incarcare : Conditii de incercare si dimensiuni ;

SR EN 12542-Recipiente cilindrice stationare, sudate, din otel, produse in serie, pentru depozitarea gazelor petroliere lichefiate (GPL) avand un volum mai mic sau egal cu 13m3 si pentru instalare la suprafata. Proiectare si executie;

SR EN 14075 - Recipiente cilindrice stationare, sudate, din otel, produse in serie, pentru depozitarea gazelor petroliere lichefiate(GPL)avand un volum mai mic sau egal cu 13m3 si pentru instalare subterana. Proiectare si executie ;

SR EN 13445-3 -Recipiente sub presiune nesupuse la flacara-Partea 3: Proiectare;

SR EN 13480-3 -Conducte metalice industriale. Partea 3:Proiectare si calcul ;

SR EN 13445-2 -Recipiente sub presiune nesupuse la flacara-Partea 2. Materiale ;

SR EN 13480-2 - Conducte metalice industriale.-Partea 2. Materiale ;

SR EN 13445-4 - Recipiente sub presiune nesupuse la flacara-Partea 4. Executie ;

SR EN 13480-4 - Conducte metalice industriale-Partea 4 : Execute si instalare;

SR EN 13109 -Recipiente pentru GPL. Distrugere ;

SR EN 12817 - Verificarea si recalificarea recipientelor de suprafata pentru gaz petrolier lichefiat (GPL) avand un volum mai mic sau egal cu 13m;

SR EN 12818 - Verificarea si recalificarea recipientelor subterane pentru gaz petrolier lichefiat (GPL) avand un volum mai mic sau egal cu 13m;

SR EN 12819 - Verificarea si recalificarea recipientelor de suprafata pentru gaz petrolier lichefiat (GPL) avand un volum mai mare de 13m;

SR EN 12820 - Verificarea si recalificarea recipientelor de suprafata pentru gaz petrolier lichefiat (GPL) avand un volum mai mare de 13m;

SR EN 13445-5 - Recipiente sub presiune nesupuse la flacara-Partea 5 Verificare si incercare,

SR EN 13480 - Conducte metalice industriale-Partea 5 : Inspectie si incercare;

SR EN 12954 - Protectia catodica a structurilor ingropate si imersate. Principii generale si aplicatie la conducte pentru canalizare;

SR EN 13636 - Protectia catodica a rezervoarelor metalice ingropate si a conducte asociate;

SR EN 12499 - Protectia catodica interioara a structurilor metalice;

SR EN 14129 - Supape de siguranta pentru recipiente GPL.

SR EN 60079-10 - Aparatura electrica pentru atmosfere explozive gazoase Partea 10. Clasificarea ariilor periculoase ;

SR EN 1992-1-2 - Eurocod 2 Proiectarea structurilor din beton. Partea 1-1 : Reguli generale si reguli pentru cladiri;

SR EN 1992-1-2 - Eurocod 2: Proiectarea structurilor din beton. Partea 1-2 : Reguli generale. Proiectarea la foc a structurilor ;

prEN 14678-2 Echipament pentru GPL si accesorii-Echipament pentru statiile de umplere cu GPL auto-Partea 2-Componente altele decat distribuitoarele si instalatia necesara.

Cuprinsul Normativului NTGPL- 001: 2007

Capitolul

Pag.

1.Obiectiv si terminologie

2.Domeniu de aplicare

3.Cerinte generale privind sistemele de depozitare si distributie a autogazului

Recipientul/ recipientele sub presiune

Pompa de transfer

Ansamblul distribuitorului de autogaz

Sistemul de conducte tehnologice autogaz faza lichid si gaz

Cadrul metallic(suportul) pentru sustinerea echipamentelor

Fundatii

Cladirea administrativa si comerciala a statiei de distributie

Instalatii de semnalizare si stingere a incendiilor

4.Conditii tehnice privind proiectarea echipamentului sub presiune aferent sistemelor de depozitare si distributie a autogazului

Materiale

Clasificarea zonelor de pericol

Sisteme de detectare a scurgerilor de autogaz

5. Executia sistemelor pentru depozitarea si distributia autogazului

6. Distante de securitate

7. Notificarea activitatii in sistemele de depozitare si distributie a autogazului

8. Exploatarea sistemelor de depozitare si distributie a autogazului

Verificarile sistemelor de depozitare si distributie a autogazului

Cerinte pentru exploatarea sistemelor de depozitare si distributie a autogazului

Analiza de risc a sistemelor de depozitare si distributie a autogazului la autovehicule

9. Prevederi privind protectia muncii, prevenirea si stingerea incendiilor

10. Dezafectarea si postutilizare sistemelor de distributie si depozitare a autogazului

11. Dispozitii finale

Anexa nr.1: Termeni relevanti in domeniul autogazului

Anexa nr. 2: Cerinte tehnice de calitate ale autogazului

Anexa nr. 3: Cerinte de securitate privind utilizarea autogazului

Anexa nr. 4:Scheme de principiu ale sistemelor de distributie si depozitare a autogazului

Anexa nr. 5:Sistemul de protectie catodica al recipientelor acoperite, ingropate/ subterane

Anexa nr. 6: Recomandari de zonare

Anexa nr. 7:Sistem de monitorizare a scurgerilor recomandat pentru recipientele de depozitare sub presiune ingropate/ subterane, acoperite si semiingropate

Anexa nr. 8: Legislatie relevanta si standarde in domeniul GPL

Cuprins



Toti termenii sunt definiti conform Codului tehnic al GPL - Anexa nr.1: Terminologie relevanta in domeniul GPL

Inclusiv limita proprietatii pe care se preconizeaza a fi efectuate constructii;

Sursele fixe de aprindere pot fi considerate: flacara deschisa, scanteile de orice natura (statice, electrice, mecanice etc), suprafetele fierbinti, incandescente, surse spontane, posibile reactii chimice si fizico-chimice si caldura radianta;

Se coreleaza si cu distantele specifice pentru spatiile de servicii la autostrazi;

Se coreleaza cu pct.3 din tabelul 3;

Panoul de dispersie a gazelor este construit din materiale incombustibile (cu exceptia metalelor)si fara goluri sau traversari diverse, cu rezistenta la foc de cel putin 60 min si are o inaltime  recomandata cu 0,2 m mai mare fata de cota punctului de transfer; lungimea panoului de dispersie va depasi cu 1.1,5m, de o parte si alta, dupa caz, proiectia in planul orizontal a intregului ansamblu al sistemului de distributie;

Pentru aerisirile prevazute cu opritoare de flacari sau la sistemele cu recuperare de vapori se pot reduce distantele cu 20%

Se aplica inclusiv pentru distribuitoare cu recuperare de vapori.



Politica de confidentialitate | Termeni si conditii de utilizare



DISTRIBUIE DOCUMENTUL

Comentarii


Vizualizari: 11033
Importanta: rank

Comenteaza documentul:

Te rugam sa te autentifici sau sa iti faci cont pentru a putea comenta

Creaza cont nou

Termeni si conditii de utilizare | Contact
© SCRIGROUP 2025 . All rights reserved