| CATEGORII DOCUMENTE |
| Animale | Arta cultura | Divertisment | Film | Jurnalism | Muzica |
| Pescuit | Pictura | Versuri |
Viadrus G 100L
![]()
![]()
Utilizarea si
avantajele cazanului

Schema cazanului
Caracteristicile tehnice ale cazanului
Descrierea cazanului
Constructia cazanului
Dispozitive de sigurata si reglare schema conexiunilor electrice
SCHEME ELECTRICE DE CONEXIUNI
Instalare
Reguli
Posibilitati de amplasare
Tipurile recomandate de conexiuni cu RVA.
Comanda, livrare, montaj
Comanda
Livrarea accesoriilor
Montaj
Punerea in functiune
Verificari necesare inainte de punerea in functiune
Punerea in functiune
Reglarea cazanului
Sfaturi pentru utilizatori
Intretinere
Defectiuni si remedii
Garantii
Utilizarea si avatnajele cazanului

Cazanul sectional din fonta pe gaz VIADRUS G 100 L cu arzator atmosferic este proiectat pentru arderea gazului de presiune scazuta. Cazanul se poate folosi atat pentru incalzirea cladirilor mijlocii si mari cat si pentru preparare de apa calda menajera pentru acestea.
Cazanul este fabricat numai pentru sisteme de incalzire cu circulatie fortata a apei fierbinti la presiunea de lucru de 0.4 Mpa. Presiunea de testare este de 0.8 MPa.
Avantajele cazanului:
Durata lunga de viata
Randament 91%
Dispozitive de siguranta si reglare
Cazanul este prevazut cu termostat pentru gaze arse.
Prezinta posibilitatea de cuplare in cascada
Prezinta posibilitatea reglarii sarcinii termice
Consum scazut de energie electrica
Functionarea automatizata pe cele doua trepte ale arzatorului
Intretinere si exploatare usoara
Prezinta posibilitatea livrarii sub forma de piese componente dezasamblate.
Schema
cazanului

partea superioara a cazanului unitate cu regulator panou electric sonda de siguranta si
termostatul cazanului robinet posterior pentru
manometru manta frontala supapa de gaz electroventil placa izolanta a
arzatorului electrod de aprindere si
veghe distribuitor de gaz alimentare cu aer de ardere duza arzatorului
Iesire gaze arse
Colector gaze arse
Termostat pe traseul
de gaze arse tur
izolatia cazanului
sectiune stanga a
cazanului
corpul cazanului
alimentare cu gaz
sectiune mediana a
cazanului
manta laterala
bare ceramice
bulon de ancorare
retur
robinet de golire
tija arzator
corpul cazanului
suport cazan
Tabelul 1:
Parametrii cazanului G 100 L

|
Numarul de elementi | ||||||||
|
Greutate |
kg | |||||||
|
Volum apa |
L | |||||||
|
Diametrul canalului de fum |
mm | |||||||
|
Dimensiuni: |
Latime |
mm | ||||||
|
Adancime x inaltime |
mm |
1022x1420 |
||||||
|
MPa | ||||||||
|
Presiune de lucru apa |
MPa | |||||||
|
Presiune de proba a apei |
MPa | |||||||
|
Coeficientul de rezistenta hidraulica | ||||||||
|
Contrapresiune in camera de ardere |
Pa | |||||||
|
Temperatura maxima de lucru a apei |
C | |||||||
|
Presiunea gazelor |
KPa | |||||||
|
Nivel de zgomot |
dB |
Max. 49 dB (A) |
||||||
|
TIRAJULUL COSULUI DE FUM |
Pa |
Min 5 |
||||||
|
Racorduri : tur retur gaz |
Toli |
1 ½" |
||||||
|
Toli |
1 ½" |
|||||||
|
Toli | ||||||||
|
Tensiune de alimentare |
1 X 220 V/ 50 Hz |
|||||||
|
Alimentare cu curent electric |
W | |||||||
|
Grad de protectie electrica |
IP 40 |
|||||||
|
Poluare ambient |
In limitele normelor in vigoare |
|||||||
Tabelul 2
|
Numarul de elementi (fonta) | |||||
|
Putere termica Nominala Scazuta |
kW | ||||
|
kW | |||||
|
Consum nominal de gaz |
Nm3/h | ||||
|
Randament | |||||
|
Temperatura gazelor arse dupa elementul de rupere a tirajului |
C | ||||
|
Emisii de: CO Nox |
mg/m-3 | ||||
|
Diametrul duzei |
mm | ||||
|
Presiunea gazelor la duze |
kPa | ||||
Cazanul este reglat din fabricatie la valorile indicate in tabelul No. 2.
CONSTRUCTIA CAZANULUI
Corpul cazanului este din fonta gri conform normelor in vigoare:
Partile solicitate la presiune sunt produse conform normelor in vigoare.
Partea principala a cazanului este corpul cazanului. Partile componenete ale cazanului sunt cuplate prin niple si fixate prin buloane de strangere. Sectiunile cazanului realizeaza camera de combustie. Lacasul pentru senzorii termostatului si robinetul posterior al manometrului sunt insurubate pe partea superioara a sectiunii stangi. Turul si returul apei calde sunt amplasate in partea posterioara a cazanului. Corpul cazanului este izolat cu vata minerala.

Colectorul de gaze arse este fixat in partea superioara a corpului cazanului. Elementul orizontal de rupere a tirajului este fabricat din otel anticoroziv.
Corpul cazanului este pozitionat pe postament din otel, pe care se afla tavita pentru condens (tavita pentru condens este fabricata din otel anticoroziv).
Arzatorul atmosferic este fabricat din tuburi circulare perforate din otel, care sunt fixate pe placa arzatorului. Bare ceramice pentru scaderea volumului de Nox din produsele de combustie sunt pozitionate in spatele tuburilor arzatorului. Distribuitorul de gaze cu duze, electrozii de aprindere si veghe sunt fixati de asemenea pe placa arzatorului.
Arzatorul este cu doua trepte, fiecare treapta dispune de un electroventil cu regulator de presiune gaz. Aceste regulatoare trebuie sa regleze presiunea ceruta pentru duze. Functionarea electrozilor de aprindere si veghe si comutarea treptelor este comandata automat de un dispozitiv automat Landis&Gyr.
Dispozitive de siguranta si reglare
Furnitura standard a cazanului cuprinde (mai putin dispozitivul superior de reglare) : panoul de control si dispozitivul de control. Dispozitivul de control este echipat cu urmatoarele componente:
intrerupator principal cu lampa de semnalizare
lampa de semnalizare pentru supraincalzire ( termostat de gaze arse si siguranta)
deblocare automata cu lampa de semnalizare a defectiunilor
comutator automat de functionare manual/automat
siguranta fuzibila 2.5 A.
deblocarea termostatului de siguranta (reglat pana la 105 C)
deblocarea termostatului produse de combustie (reglat pana la 70 C)
termostat cazan (standard in domeniul 0-85 C)
In panoul de comanda temomanometrul este fixat langa dispozitivul de control.
Senzorul termostatului produselor de combustie este pozitionat in colectorul de gaze arse si in cazul unui tiraj scazut se blocheaza functionarea cazanului. Senzorii termostatelor de siguranta si ai robinetului posterior al manometrului sunt amplasati in sectiunea stanga a cazanului.
Nu este recomandabil sa utilizati cazanul fara reglaj superior. Versiunea standard (fara reglaje) este pentru clientii care au propriul sistem pentru controlul incaperii cazanului.
Putem livra clientilor urmatoarele regulatoare (regulatoarele sunt livrate in pachete separate montate pe cazan la fata locului).
REGULATOR TERMIC RVA 43.223
Este un regulator al cazanului si al circuitului de incalzire la care exista posibilitatea producerii apei calde menajere si cuplarii unei pompe pentru circuitul de incalzire.
Cazanul si circuitul de incalzire sunt controlate termic, producerea apei calde menajere se regleaza in functie de temperatura de stocare a apei calde si programul de lucru.
Cei mai importanti parametrii ai regulatorului sunt:
reglarea circuitului de incalzire cu pompa de circulatie (fara vana de amestec) sau controlul a maximum 4 cazane cuplate in cascada;
schimbarea rapida a temperaturii apei de incalzire (cresterea sau scaderea), comutarea automata a regimului de vara/iarna ;
comutarea automata a regimului de vara/iarna ;
protejarea cazanului impotriva suparaincalzirii ;
reglarea temperaturii minime sau maxime a apei de incalzit ;
protectia antiinghet a cladirilor ;
protectia pompelor ;

programul de incalzire zilnic sau saptamanal ;
program de incalzire pe circuitul de apa menajera ;
posibilitatea cuplarii urmatoarelor regulatoare (de exemplu RVA 46.531 si RVA 63.280) ;
dispozitiv de control la distanta prin unitate de camera QAA 50 sau QAA 70 ;
Regulator termic RVA 46.531
Este conceput pentru reglarea termica a circuitelor de incalzire cu:
circuit de incalzire cu vana de amestec ;
pompa pe circuitul de incalzire ;
Cea mai importanta caracteristica a regulatorului:
reglarea temperaturii apei de alimentare pentru circuitul de incalzire cu vana de amestec
schimbarea rapida a temperaturii apei de incalzire (cresterea sau scaderea)
comutarea automata a regimului de vara/iarna
dispozitiv de control la distanta din camera cu ajutorul QAA 50 sau QAA 70
adaptarea automata a curbelor de incalzire a constructiilor
reglarea temperaturii minime si maxime a temperaturii apei de incalzire
protectia la inghet a cladirilor
protectia pompelor
programul de incalzire zilnic sau saptamanal
poate lucra impreuna cu urmatoarele regulatoare din seria RVA .(de exemplu RVA 43.223 si RVA 63.280)
Regulator termic RVA 63.280
Este un regulator pentru reglarea a 2 circuite de incalzire cu vana de amestec si cu prioritate ACM. Reglarea depinde de temperatrua apei calde stocate si programul de timp
Cele mai importante caracteristici ale regulatorului sunt:
reglarea a 2 circuite de incalzire independente cu vane de amestec
schimbare rapida a temperaturii apei de incalzire (cresterea sau scaderea)
comutarea automata a regimului de functionare vara/iarna
posibilitatea controlului la distanta prin dispozitive montate in camera QAA 50 sau QAA 70
adaptarea automata a curbelor de incalzire a cladirilor prin conectarea QAA 50 sau QAA 70
reglarea temperaturii minime si maxime a apei de incalzire
protectia la inghet a cladirilor
program zilnic sau saptamanal
program de preparare agent termic pentru preparare a.c.m.
posibilitatea conectarii urmatoarelor regulatoare (de exemplu RVA 46.531 si RVA 63.280)
posibilitatea controlarii cazanului la distanta prin comanda telefonica.
Regulatoarele se ambaleaza separat si prezinta instructiuni individuale de exploatare si intretinere. Senzorul QAZ 21 face parte din furnitura standard a regulatoarelor mentionate mai sus.
Este posibil sa fie comandate cu regulatoare:
Senzor extern de temperatura QAC 31 - pentru masurarea temperaturii externe
Senzor submersibil de temperatura QAZ 21 - pentru masurarea temperaturii inainte de vana de amestec, temperatura la cuplarea in cascada si temperatura pe circuitul de apa calda menajera
Senzor de temperatura QAD 21 - pentru masurarea temperaturii inaintea vanei de amestec, temperatura la cuplarea in cascada si temperatura pe circuitul de apa calda menajera
Dispozitiv digital QAA 50 prezinta
posibilitatea alegerii regimului de incalzire
posibilitatea corectiei temperaturii camerei
buton pentru functionare economica
Dispozitiv digital QAA 70 prezinta
posibilitatea alegerii regimului de incalzire
posibilitatea corectiei temperaturii camerei
buton pentru functionare economica
posibilitatea afisarii separate a temperaturilor pe display

operatii de reglare a functionarii economice
Arzatorul prezinta doua trepte de putere (nominala/scazuta), fiecare nivel prezinta propriul electroventil cu regulator Honeywell pentru presiunea gazului.
Aprinderea arzatorului se realizeaza prin arc electric si supravegherea flacarii prin fuzibil de ionizare. Aprindrea si supravegherea flacarii sunt asigurate automat de Landys&Gyr LGE 10.25A (timp de siguranta - timp de pauza Ts=5 sec)
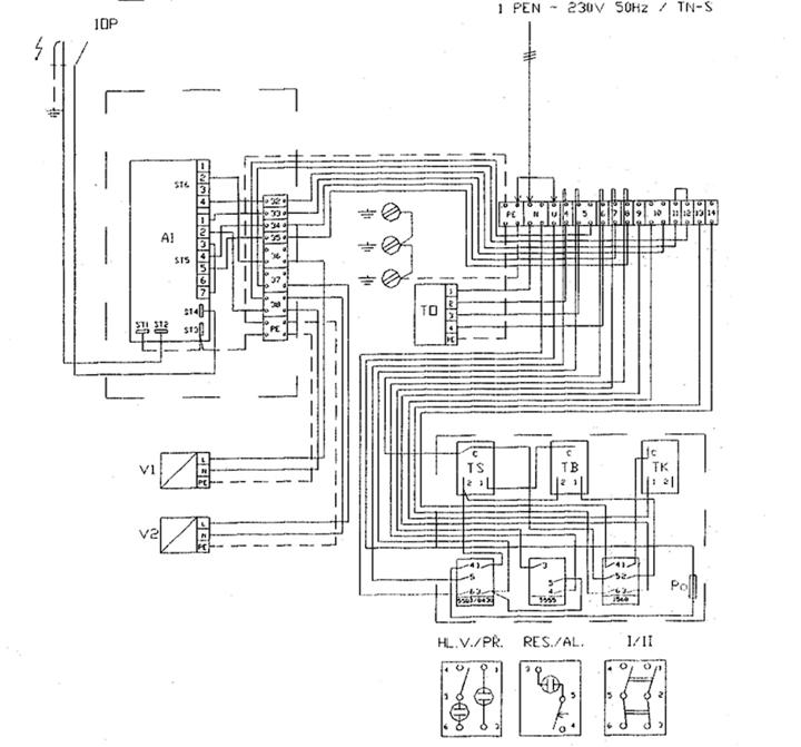
Schema conexiunilor electrice
Figura no. 3 conexiunile electrice ale cazanului VIADRUS G 100 L X0 - echipat numai cu unitatea de control

A1 LGE AUTOMAT 10.25 A
I/II FUNCTIONARE AUTOMATA/MANUALA
HL.V. INTRERUPATOR PRINCIPAL
IOP ELECTROD DE IONIZARE
Po SIGURANTA FUZIBILA 2.5 A
PR LAMPA DE SEMNALIZARE SUPRAINCALZIRE
RES./AL. BUTON
DE RESETARE/LAMPA DE SEMNALIZARE BLOCARE AUTOMATA

TB TERMOSTAT DE SIGURANTA
TK TERMOSTAT CAZAN
TO ELEMENT DE INTERFERENTA TC 241
TS TERMOSTAT PRODUSE DE COMBUSTIE
V1 ELECTROVENTIL TREAPTA I Honeywell
VR 4605AB1027
V2 ELECTROVENTIL TREAPTA I Honeywell VR 4605AB1027
ELECTROD DE APRINDERE
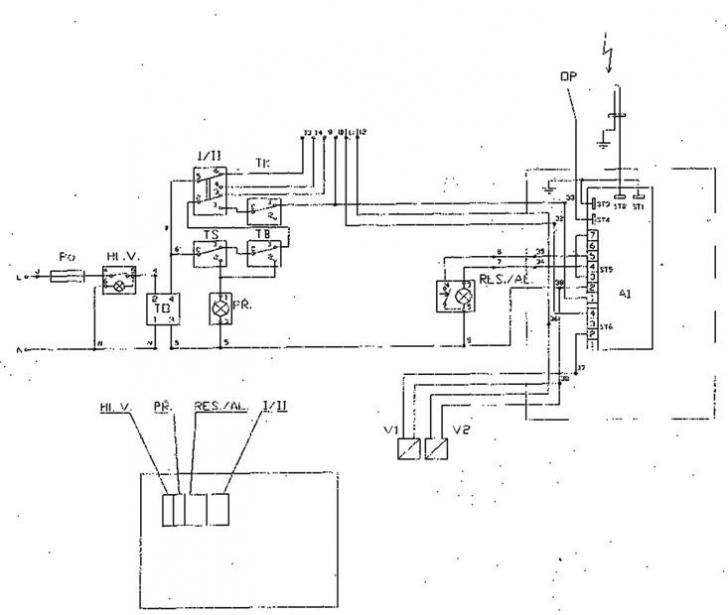
Figura no. 4 conexiunile electrice ale cazanului VIADRUS G 100 L X0 - echipat numai cu unitatea de control

conectarea clemelor 9 si 10 - pornirea primei trepte
conectarea clemelor 11 si 12 - pornirea treptei a doua
Clemele 13 si 14 - contacte pentru R/A
Clema 11 semnal "CAZAN IN FUNCTIU
A1 LGE AUTOMAT 10.25 A
I/II FUNCTIONARE AUTOMATA/MANUALA
HL.V. INTRERUPATOR PRINCIPAL
IOP ELECTROD DE
IONIZARE

Po SIGURANTA FUZIBILA 2.5 A
PR LAMPA DE SEMNALIZARE SUPRAINCALZIRE
RES./AL. BUTON DE RESETARE/LAMPA DE SEMNALIZARE BLOCARE AUTOMATA
TB TERMOSTAT DE SIGURANTA
TK TERMOSTAT CAZAN
TO ELEMENT DE INTERFERENTA TC 241
TS TERMOSTAT PRODUSE DE COMBUSTIE
V1 ELECTROVENTIL TREAPTA I Honeywell VR 4605AB1027
V2 ELECTROVENTIL TREAPTA I Honeywell VR 4605AB1027
ELECTROD DE APRINDERE
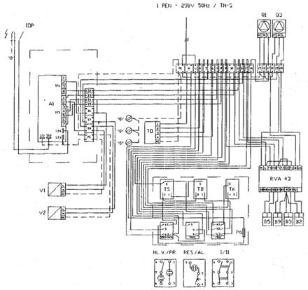
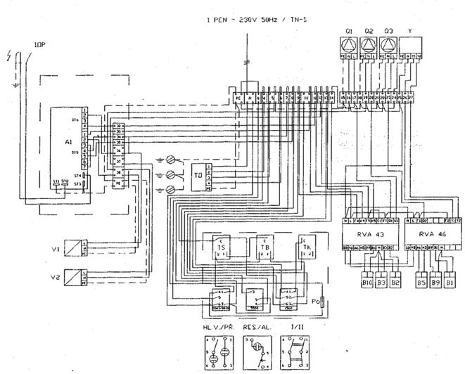
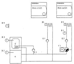
Figura no. 5 conexiunile electrice ale cazanului VIADRUS G 100L X1 - dotat cu unitate de control si regulator RVA 43.223
Conectarea senzorilor si a pompelor la regulatorul RVA 43 si tabloul electric este doar un exemplu. Conexiunile trebuie sa se efectueze conform proiectului.
Schemele conexiunilor recomandate se gasesc in manualul de instructiuni pentru proiectare a firmei Landis&Gyr


A1 LGE AUTOMAT 10.25 A
I/II FUNCTIONARE AUTOMATA/MANUALA
B2 SENZOR CAZAN QAZ21
B5 SENZOR DE CAMERA QAA50, QAA70
B3 SENZOR CIRCUIT APA CALDA MENAJERA QAZ21,
B9 SENZOR DE EXTERIOR
HL.V. INTRERUPATOR
PRINCIPAL

IOP ELECTROD DE IONIZARE
Q1 POMPA CIRCUIT DE INCALZIRE/CAZAN
Q3 POMPA CIRCUIT APA CALDA SANITARA
Po SIGURANTA FUZIBILA 2.5 A
PR LAMPA DE SEMNALIZARE SUPRAINCALZIRE
RES./AL. BUTON DE RESETARE/LAMPA DE SEMNALIZARE BLOCARE AUTOMATA
RVA43 REGULATOR CAZAN
RVA46 REGULATOR CIRCUIT DE INCALZIRE
TB TERMOSTAT DE SIGURANTA
TK TERMOSTAT CAZAN
TO ELEMENT DE INTERFERENTA TC 241
TS TERMOSTAT PRODUSE DE COMBUSTIE
V1 ELECTROVENTIL TREAPTA I Honeywell VR 4605AB1027
V2 ELECTROVENTIL TREAPTA I Honeywell VR 4605AB1027
ELECTROD DE APRINDERE
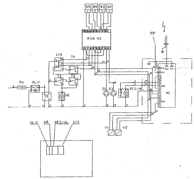
Figura no. 6 conexiunile electrice ale cazanului VIADRUS G 100L X1 - dotat cu unitate de control si regulator RVA 43.223
Conectarea senzorilor si a pompelor la regulatorul RVA 43 si tabloul electric este doar un exemplu. Conexiunile trebuie sa se efectueze conform proiectului.
Schemele
conexiunilor recomandate se gasesc in manualul de instructiuni pentru
poriectare a firmei Landis&Gyr.

A1 LGE
AUTOMAT 10.25 A

I/II FUNCTIONARE AUTOMATA/MANUALA
B2 SENZOR CAZAN QAZ21
B5 SENZOR DE CAMERA QAA50, QAA70
B3 SENZOR CIRCUIT APA CALDA MENAJERA QAZ21, QAD21
B9 SENZOR DE EXTERIOR
HL.V. INTRERUPATOR PRINCIPAL
IOP ELECTROD DE IONIZARE
Q1 POMPA CIRCUIT DE INCALZIRE/CAZAN
Q3 POMPA CIRCUIT APA CALDA SANITARA
Po SIGURANTA FUZIBILA 2.5 A
PR LAMPA DE SEMNALIZARE SUPRAINCALZIRE
RES./AL. BUTON DE RESETARE/LAMPA DE SEMNALIZARE BLOCARE AUTOMATA
RVA43 REGULATOR CAZAN
TB TERMOSTAT DE SIGURANTA
TK TERMOSTAT CAZAN
TO ELEMENT DE INTERFERENTA TC 241
TS TERMOSTAT PRODUSE DE COMBUSTIE
V1 ELECTROVENTIL TREAPTA I Honeywell
VR 4605AB1027
V2 ELECTROVENTIL TREAPTA I Honeywell
VR 4605AB1027
ELECTROD DE APRINDERE
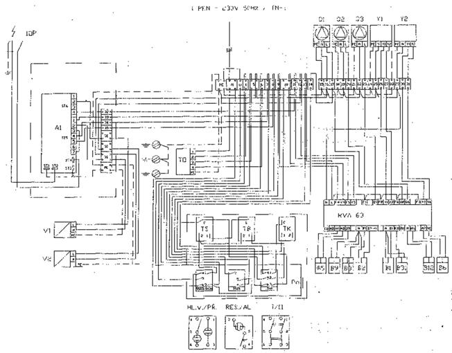
Figura no. 7 conexiunile electrice ale cazanului VIADRUS G 100L X2 - dotat cu unitate de control si regulator RVA 43.223 si RVA 46.531
Conectarea
senzorilor si a pompelor la regulatorul RVA 43 si tabloul electric este doar un
exemplu. Conexiunile trebuie sa se efectueze conform proiectului.

Schemele conexiunilor recomandate se gasesc in manualul de instructiuni pentru poriectare a firmei Landis&Gyr.
A1 LGE
AUTOMAT 10.25 A

I/II FUNCTIONARE AUTOMATA/MANUALA
B2 SENZOR CAZAN QAZ21
B5 SENZOR DE CAMERA QAA50, QAA70
B3 SENZOR CIRCUIT APA CALDA MENAJERA QAZ21,
B9 SENZOR DE EXTERIOR QAC31
B10 SENZOR DE CASCADA QAZ21, QAD21
HL.V. INTRERUPATOR PRINCIPAL
IOP ELECTROD DE IONIZARE
Q1 POMPA CIRCUIT DE INCALZIRE/CAZAN
Q3 POMPA CIRCUIT APA CALDA SANITARA
Po SIGURANTA FUZIBILA 2.5 A
PR LAMPA DE SEMNALIZARE SUPRAINCALZIRE
RES./AL. BUTON DE RESETARE/LAMPA DE SEMNALIZARE BLOCARE AUTOMATA
RVA43 REGULATOR CAZAN
RVA46 REGULATOR CIRCUIT DE INCALZIRE
TB TERMOSTAT DE SIGURANTA
TK TERMOSTAT CAZAN
TO ELEMENT DE INTERFERENTA TC 241
TS TERMOSTAT PRODUSE DE COMBUSTIE
V1 ELECTROVENTIL TREAPTA I Honeywell
VR 4605AB1027
V2 ELECTROVENTIL TREAPTA I Honeywell
VR 4605AB1027
ELECTROD DE APRINDERE
Y VANA DE AMESTEC
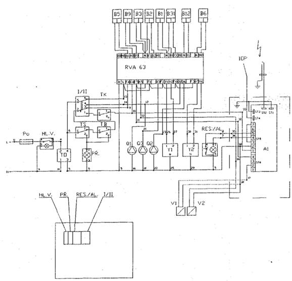
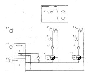
Figura no. 8 conexiunile electrice ale cazanului VIADRUS G 100L X3 - dotat cu unitate de control si regulator RVA 63.280
Conectarea senzorilor, a pompelor a vanei cu
trei cai la regulatorul RVA 63 si marginea reprezinta numai un exemplu.

A1 LGE
AUTOMAT 10.25 A

I/II FUNCTIONARE AUTOMATA/MANUALA
B1 SENZOR CAZAN QAZ21,QAD21
B2 SENZOR BOILER QAAZ21,
B5 SENZOR CAMERA QAA50,QAA70
B3 SENZOR CIRCUIT APA CALDA MENAJERA QAZ21,QAD21
B9 SENZOR DE EXTERIOR QAC31
B10 SENZOR DE CASCADA QAZ21, QAD21
HL.V. INTRERUPATOR PRINCIPAL
IOP ELECTROD DE IONIZARE
Q1 POMPA CIRCUIT DE INCALZIRE/CAZAN
Q2 POMPA CIRCUIT DE INCALZIRE
Q3 POMPA CIRCUIT APA CALDA SANITARA
Po SIGURANTA FUZIBILA 2.5 A
PR LAMPA DE SEMNALIZARE SUPRAINCALZIRE
RES./AL. BUTON DE RESETARE/LAMPA DE SEMNALIZARE BLOCARE AUTOMATA
RVA43 REGULATOR CAZAN
RVA46 REGULATOR CIRCUIT DE INCALZIRE
TB TERMOSTAT DE SIGURANTA
TK TERMOSTAT CAZAN
TO ELEMENT DE INTERFERENTA TC 241
TS TERMOSTAT PRODUSE DE COMBUSTIE
V1 ELECTROVENTIL TREAPTA I Honeywell
VR 4605AB1027
V2 ELECTROVENTIL TREAPTA I Honeywell
VR 4605AB1027
ELECTROD DE APRINDERE
Y VANA DE AMESTEC
Figura no. 9 conexiunile electrice ale cazanului VIADRUS G 100L X3 - dotat cu unitate de control si regulator RVA 63.280
Conectarea
senzorilor, a pompelor a vanei cu trei cai la regulatorul RVA 63 si marginea
reprezinta numai un exemplu.

A1 LGE
AUTOMAT 10.25 A

I/II FUNCTIONARE AUTOMATA/MANUALA
B2 SENZOR CAZAN QAZ21
B5, B6 SENZOR DE CAMERA QAA50, QAA70
B1, B12 SENZOR CIRUIT DE AMESTEC QAZ21, QAD21
B3, B31 SENZOR CIRCUIT APA CALDA MENAJERA QAZ21,
B9 SENZOR DE EXTERIOR QAC31
HL.V. INTRERUPATOR PRINCIPAL
IOP ELECTROD DE IONIZARE
Q1 POMPA CIRCUIT DE INCALZIRE/CAZAN
Q3 POMPA CIRCUIT APA CALDA SANITARA
Po SIGURANTA FUZIBILA 2.5 A
PR LAMPA DE SEMNALIZARE SUPRAINCALZIRE
RES./AL. BUTON DE RESETARE/LAMPA DE SEMNALIZARE BLOCARE AUTOMATA
RVA43 REGULATOR CAZAN
RVA46 REGULATOR CIRCUIT DE INCALZIRE
TB TERMOSTAT DE SIGURANTA
TK TERMOSTAT CAZAN
TO ELEMENT DE INTERFERENTA TC 241
TS TERMOSTAT PRODUSE DE COMBUSTIE
V1 ELECTROVENTIL TREAPTA I Honeywell VR 4605AB1027
V2 ELECTROVENTIL TREAPTA I Honeywell VR 4605AB1027
ELECTROD DE APRINDERE
Y1, Y2 VANA DE AMESTEC
Figura
no. 10 conexiunile electrice ale cazanului VIADRUS G 100L X3 - dotat cu unitate
de control si regulator RVA 63.280

Conectarea senzorilor, a pompelor a vanei cu trei cai la regulatorul RVA 63 si marginea reprezinta numai un exemplu.
A1 LGE
AUTOMAT 10.25 A

I/II FUNCTIONARE AUTOMATA/MANUALA
B2 SENZOR CAZAN QAZ21
B5, B6 SENZOR DE CAMERA QAA50, QAA70
B1, B12 SENZOR CIRUIT DE AMESTEC QAZ21, QAD21
B3, B31 SENZOR CIRCUIT APA CALDA MENAJERA QAZ21,
B9 SENZOR DE EXTERIOR QAC31
HL.V. INTRERUPATOR PRINCIPAL
IOP ELECTROD DE IONIZARE
Q1 POMPA CIRCUIT DE INCALZIRE/CAZAN
Q3 POMPA CIRCUIT APA CALDA SANITARA
Po SIGURANTA FUZIBILA 2.5 A
PR LAMPA DE SEMNALIZARE SUPRAINCALZIRE
RES./AL. BUTON DE RESETARE/LAMPA DE SEMNALIZARE BLOCARE AUTOMATA
RVA43 REGULATOR CAZAN
RVA46 REGULATOR CIRCUIT DE INCALZIRE
TB TERMOSTAT DE SIGURANTA
TK TERMOSTAT CAZAN
TO ELEMENT DE INTERFERENTA TC 241
TS TERMOSTAT PRODUSE DE COMBUSTIE
V1 ELECTROVENTIL TREAPTA I Honeywell VR 4605AB1027
V2 ELECTROVENTIL TREAPTA I Honeywell VR 4605AB1027
ELECTROD DE APRINDERE
Y1, Y2 VANA DE AMESTEC
5. Instalare
5.1 Reguli si norme
Cazanul poate fi instalat numai de un service autorizat pentru instalatiile pe gaz. Pentru instalarea cazanului trebuie sa existe un proiect.
Cazanul trebuie sa fie cuplat la sistemul de incalzire, distributie gaz, retea electrica, la cosul de fum si la circuitul de apa calda menajera conform normelor in vigoare.
Posibilitati de amplasare
Cazanul VIADRUS G 100L este conceput pentru a fi pozitionat in spatii conforme cu normele in vigoare. Cazanul se poate amplasa in incaperi separate de edificiul locuit.
Amplasarea cazanului in conformitate cu normele antiincendiu:
amplasarea la sol
cazanul trebuie sa fie asezat pe un postament ignifug sau zid de sprijin, cu o inaltime de min. 50 mm, zidul de sprijin de retinere sau postamentul trebuie sa depaseasca pe toate partile cazanul cu 15 mm.
distanta de siguranta fata de materiale inflamabile
trebuie sa se pastreze distanta de siguranta necesara de 200 mm fata de materialele inflamabile cu grad de inflamabilitate B, C1 si C2 (conform normelor in vigoare)
pentru materiale inflamabile cu grad de inflamabilitate C3, care ard foarte usor (de exemplu hartie, lemn, carton, plastic etc.) distanta de siguranta este 400 mm
atunci cand nu se cunoaste nivelul de inflamabilitate al materialului trebuie sa se mentina o distanta de 400 mm.
tab. No. 8 -Grade de inflamabilitate
|
Grade de combustibilitate |
|
||
|
A -incombustibile |
Granit, caramizi, beton, etc |
||
|
B - substante greu imflamabile | |||
|
C1 - greu inflamabile |
Lemn de stejar |
||
|
C2 - mediu inflamabile |
Lemn de pin |
||
|
C3 - usor inflamabile |
Asfalt carbon, carton, celuloza, polietilena, PVC etc. |
Pozitionarea cazanului pentru manipulare:
in fata cazanului trebuie sa fie lasat un spatiu egal cu adancimea cazanului + 500 mm
in spatele cazanului spatiul dintre partea posterioara a cazanului si perete trebuie sa fie 400 mm
in lateralul cazanului spatiul liber trebuie sa fie de 600 mm
distanta minima intre partile laterale ale cazanelor este 100 mm
Figura. No. 11 Pozitionarea cazanelor in
camera cazanului

|
Numar de elementi | ||||
|
Putere kW | ||||
|
B | ||||
|
L |
Necesarul de aer:
Cazanul poate fi amplasat numai in spatii bine ventilate conform normelor in vigoare.
Tipuri de conexiuni recomandate pentru regulatoarele RVA
Prin realizarea comunicatiilor mutuale a regulatoarelor se poate crea un spectru larg de posibilitati solutionandu-se astfel sisteme complicate de incalzire, inclusiv o eventuala extindere in viitor a utilizarii dispozitivelor de reglare.
B5 - termostat de ambianta este posibil sa se utilizeze un senzor de camera QAA 30 sau un senzor de camera QAA 70 cu comanda la distanta pentru unii parametrii ai regulatorului RVA
B1, B2, B31 si B10 - este posibil sa se utilizeze senzorul submersibil de temperatura QAZ 21 (senzor in lacas) sau senzor de temperatura tip QAD 21.
B9 - este posibil sa se utilizeze numai senzor exterior de temperatura QAC 31

Sistem
cu un singur circuit de preparare apa calda menajera

K - cazan VIADRUS G 100 L
O - boiler
T - temperatura masurata
Q1 - pompa pe circuitul de incalzire
Q3 - pompa pe circuitul de apa calda sanitara
B2 - senzor cazan
B3 - senzor circuit apa calda menajera
B5 - senzor de camera
B9 - senzor exterior de temperatura
Cazan cu boiler incorporat pentru apa calda menajera.
Figura nr. 12 schema hidraulica a cuplarii cazanului VIADRUS G 100 LX1 echipat cu RVA 43.223
Sistem cu doua circuite de incalzire cu pompa si de preparare apa calda menajera

K - cazan VIADRUS G 100 L
O - boiler
T - temperatura masurata
Q1 - pompa pe primul circuit de incalzire
Q2 - pompa pe al doilea circuit de incalzire
Q3 - pompa pe circuitul boilerului
Y1 - vana cu trei cai
B1 - senzor apa calda
B2 - senzor cazan
B3 - senzor circuit apa calda menajera
B5 - senzor de camera
B9 - senzor exterior de temperatura
Figura nr. 13 schema hidraulica a cazanului VIADRUS G 100 LX2 echipat cu RVA 43.223 si RVA 46.531

Sistem cu doua circuite de incalzire cu pompa si preparare apa calda menajera
K - cazan VIADRUS G 100 L
O - boiler
T - temperatura masurata
Q1 - pompa pe primul circuit de incalzire
Q2 - pompa pe al doilea circuit de incalzire
Q3 - pompa pe circuitul bolierului
Y1 - vana cu trei cai pentru primul circuit
Y2 - vana cu trei cai pentru cel de-la doilea circuit
B1 - senzor apa calda
B2 - senzor cazan
B3 - senzor circuit apa calda menajera
B5 - senzor de camera
B9 - senzor exterior de temperatura
Cazan cu boiler incorporat pentru apa calda menajera. Primul circuit al dolea
Circuit
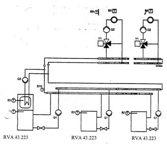
Figura nr. 14. Schema hidraulica a cazanului VIADRUS G 100 LX3 echipat cu RVA

Cascada
de la 2 la 4 cazane si maximum 13 circuite de incalzire cu amestec fara
incalzirea apei calda menajera

T - temperatura masurata
Q1 - pompa circuit cazan
Q2 - pompa pe circuitul de incalzire
Y1 - vana cu trei cai
B2 - senzor cazan
B5 - senzor de camera
B9 - senzor exterior de temperatura
B10 - senzor cascada a temperaturii apei la iesirea din cazane
Figura nr. 15 Schema hidraulica a cazanului VIADRUS
G 100 LXX in cascada
Conexiune
in cascada a 2 (max. 4) cazane, preparare apa calda menajera cu pompa racordata
la cazan maximum 13 circuite de incalzire cu amestec

T - temperatura masurata
Q1 - pompa circuit cazan
Q2 - pompa pe circuitul de incalzire
Q3 - pompa pentru boiler
Y1 - vana cu trei cai
B2 - senzor cazan
B3 - senzor apa calda menajera
B5 - senzor de camera
B9 - senzor exterior de temperatura
B10 - senzor cascada de temperatura a apei la iesirea
din cazane
Figura nr. 16 schema conexiunilor cazanelor VIADRUS G 100 LXX in cascada
Conexiune
in cascada de la 2 la 4 cazane, productie apa calda menajera cu pompa cu
preparator separat de apa calda menajera si maximum 13 circuite de incalzire cu
amestec

T - temperatura masurata
Q1 - pompa pe primul circuit de incalzire
Q2 - pompa pe al doilea circuit de incalzire
Y1 - vana cu trei cai
Y3 - vana cu trei cai apa calda menajera
B2 - senzor cazan
B3 - senzor apa calda menajera
B5 - senzor de camera
B9 - senzor exterior de temperatura
B10 - senzor cascada de temperatura a apei la iesirea din cazane
Figura nr. 17 schema hidraulica a conexiunilor
cazanului VIADRUS G 100 LXX in cascad
Comanda, livrare si montaj

6.1.Comanda
In comanda trebuie sa se specifice:
marimea cazanului si reglajele cerute.
Cod de comanda
VIADRUS G 100 L X X X
![]()
Reglaje: Livrare standard: tablou electric echipat numai cu unitate de control, termomanometru si diafragme tablou electric echipat cu unitate de control, termomanometru si diafragme. Ambalate separat 1
regulatorul RVA 43.223, set de conectori SVA 43.223, terminal WAGO 43 cu 43
de fire, senzor submersibil B2 (tip QAZ 21). tablou electric
echipat cu unitate de control, termomanometru si borne. Ambalate separat
regulatorul RVA 43.223, 1 regulator RVA46.531, set de conectori SVA 43.223
si SVA 46.531, terminal WAGO 46 cu 46 de fire, senzor submersibil B2 (tip
QAZ 21) Tablou electric echipat cu unitate de control termomanometru si diafragme. Ambalate
separat 1 regulatorul RVA63.280, set de conectori SVA 63.280, terminal
panou de comanda WAGO 63 cu fire 63, senzor submersibil B2 (tip QAZ21). Conexiunea regulatorului la panoul de comanda trebuie
efectuata la fata locului. Livrarea: S-asamblat R-asamblat
Marimea cazanului:
6 - 6 elementi (75 kW)
7 - 7 elementi (90kW)
8 - 8 elementi (105 kW)
9 - 9 elementi (120 kW)
2. Cantitati si tipuri de senzori : senzor exterior al temperaturii QAC 31
senzor submersibil de temperatura QAZ 21 (este posibil sa fie utilizat pentru incalzirea apei calde menajere).
Senzor de temperatura QAD 21
Tipul aparaturii digitale:
senzor de camera QAA 70
senzor de camera QAA 50
6.2. Livrarea accesoriilor
Cazanul VIADRUS G 100 L este livrat pe palet ambalat in carton. La cererea clientului cazanul poate fi livrat dezasamblat (in componente).
Accesorii la cererea clientului:
regulator (conform codului de comanda) cu 1 senzor de imersie QAZ 21
cantiatea de senzori comandata (vezi capitolul 4.2. si 6.1.)
tipul de aparatura comandata (vezi capitolul 4.2. si 6.1.)
La cererea clientului accesoriile nu sunt incluse in pretul cazanului.
6.3. Montaj

pozitionati cazanul in locul cerut (conform capitolului 5) conform proiectului. Cazanul nu trebuie sa fie ridicat pentru conductele de apa si gaz. Cazanul trebuie asezat pe un postament ignifug, perfect drept.
Racordarea sistemului de incalzire trebuie sa fie realizata conform proiectului.

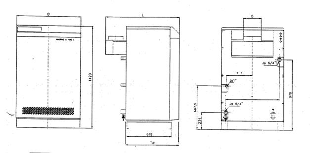
|
Numar de elementi | ||||
|
Putere pe gaz natural | ||||
|
D | ||||
|
T | ||||
|
T1 | ||||
|
B | ||||
|
L |
Figura no. 18 marimile racordurilor
realizati racordurile la cosul de fun
racordati cazanul la conducta cu gaz
conectarea regulatorului
Demontati partea superioara si frontala a mantalei. Slabiti cele 2 suruburi laterale, care fixeaza panoul electric. Scoateti panoul electric din pinuri, rotiti-l in jos cu aprox. 90 si repuneti-l in partea de jos a panoului.
Conectati cazanul la reteua electrica prin cabluri cu diametru min 3X0.5 mm2 (acest cablu nu face parte din furnitura). Urmatoarele puncte (5.3. - 5.7.). trebuie sa se realizeze numai in cazul instalarii regulatoarelor.
Scoaterea diafragmelor: pentru versiunea 1 - diafragma mare
pentru versiunea 2 - toate diafragmele
pentru versiunea 3 - o difragma mare si una mica
decuplati conexiunile dintre cleme 11 - 12 (cablul no. 39)
conectati la bornele corespunzatoare de pe regulator conectorii corespunzatori. Sirul de cleme WAGO ca de altfel si patul de cabluri fiind in tablou, instalati regulatorul asigurandu-l pe panou prin 2 suruburi. Fixeaza terminalul panoului WAGO I conform schemelor de utilizare ale regulatorului.
Conectati senzorul submersibil B2 QAZ 21) la regulator, ducand capilarul senzorului prin bucsa libera a tabloului electric care se afla in partea stanga.
Conectati ceilalti senzori conform proiectului. (fara conectarea senzorului exterior de temperatura QAC
31 (regulatorul nu poate functiona automat.)

manta
superioara

surub
![]()
panou
lateral
suport
partea
laterala a
mantalei
Figura no. 19 Pozitia de montaj a panoului electric al cazanului VIADRUS G 100 L XX
Umplerea instalatiei cu apa. Apa pentru umplerea cazanului si a sistemului de incalzire tebuie sa fie limpede si incolora, lipsita de ulei, de particule in suspensie si substante agresive din punct de vedere chimic. Duritatea apei trebuie sa fie conform cu standardele in vigoare, in cazul in care duritatea apei nu este conforma cu norma mentionata, aceasta apa trebuie sa fie tratata.
Sistemul si cazanul trebuie sa fie perfect aerisite dupa ce s-a umplut sistemul si cazanul cu apa.
Reglaje utilizate pentru tipul de regulator RVA.
Pe timpul sezonului de incalzire trebuie sa se mentina intotdeauna volumul de apa in sistem si sa se efectueze regulat evacuarea aerului din sistem. Apa din cazan si sistem nu trebuie sa fie evacuata decat in cazuri exceptionale cum ar fi reparatii etc. Sistemul poate fi reumplut cu apa numai dupa ce cazanul este racit.

Manta superioara

Colector gaze arse
Manta
dreapta
Manta posterioara
Manta
stanga
Iesire apa
calda( tur)
Corpul cazanului
Intrare apa(retur)
Valva de gaz
Baza cazanului cu izolatie
Suport
![]()
Arzator
Tablou
electric
Manta

frontala
clema
surub cap conic
Figura no. 20 partile componente ale cazanului VIADRUS G 100 L XX

7. Punerea in functiune
Punerea in functiune a cazanului, reglarea puterii termice, reparatiile sau alte operatii pot fi efectuate numai printr-un service special organizat si autorizat pentru operatiile mentionate mai sus.
Verificati urmatoarele inaintea operatiei de punere in functiune a cazanului
Inaintea punerii in functiune a cazanului trebuie sa se verifice:
a. ca sistemul este umplut cu apa (manometru)
b. reglarea termostatelor:
termostat de siguranta 105 C
termostat cazan 85 C
termostat gaze arse 70 C
c. presiunea de alimentare cu gaz inaintea cazanului (1.8 kPa) si dezaerisirea din racordul de gaz.
d. conectarea la reteaua electrica 230 V/50 HZ cu protectie corecta si comutarea termostatelor (cazan si termostat gaze arse)
e. racordarea la cos
f. aprinderea (verificati cu alimentarea cazanului cu gaz inchisa) ;
verificati prin ascultare daca s-au produs scantei pe electrodul de aprindere
apasati butonul de initializare a scanteii timp de 5 sec.
deoarece este inchisa alimentarea cu gaz, semnalarea defectelor la unitatea de control trebuie sa functioneze (vezi figura no. 22)
realizati deblocarea functionarii automate prin apasarea butonului de deblocarea pentru functionare automata si semnalizare (vezi fig. 22)
7.2. Punerea in functiune
Cazan echipat numai cu unitate de control
Faza I Deschideti gazele si apa in sistemul de incalzire
Faza a-II-a comutati pe pozitia principala a-II-a a comutatorului (II - operatii manuale, I - operatii automate - daca dispozitivul de reglare nu este conectat aceasta pozitie nu este in functiune).
Faza a-III-a daca totul este in regula , se activeaza prima treapta a arzatorului si dupa 3 secunde se activeaza de asemenea si a doua treapta a arzatorului. Ciclul de pornire se incheie cu aceasta si cazanul functioneaza la putere termica 100%. In cazul in care s-a incheiat ciclul de pornire si arzatorul nu porneste, pe tabloul de control se va aprinde lampa de semnalizare defectiuni (vezi figura 22). Daca cazanul nu a pornit, trebuie comutat intrerupatorul principal, si sa se depisteze si sa se repare defectiunea (vezi. Capitolul 10) si dupa aceea se repeta tot procesul de pornire.
Faza a-IV-a reglarea puterii de incalzire conform capitolului no. 7.3
Faza a-V-a efectuati teste de incalzire.
Cazanul este echipat cu cateva regulatoare
Deschideti vanele de gaze si toate sistemele de inchidere ale sistemului de incalzire.
Aduceti comutatorul principal in pozitia II (operatii automate).
Daca totul este in regula, prima treapta a arzatorul incepe sa functioneze in prima treapta de aprindere
(putere termica scazuta), in cazul in care este necesara o putere termica mai mare va porni cea de-a doua treapta a arzatorului (putere nominala). In cazul in care s-a incheiat ciclul de pornire si arzatorul nu porneste, pe tabloul de control se va aprinde lampa de semnalizare defectiuni (vezi figura 22). Daca cazanul nu a pornit, trebuie inchis intrerupatorul principal si sa se depisteze si apoi sa se repare defectiunea (vezi. Capitolul 10) si numai dupa aceea repeta tot procesul de pornire. Intr-o secventa operationala normala treapta I si a II a sunt comutate conform necesarului de caldura a ciclului de incalzire. Modul de comutare al arzatoarelor si pompei se optimizeaza pe timpul functionarii.
Reglati puterea termica conform capitolului no. 7.3. Pentru testarea incalzirii reglati regulatorul in regimul
" evacuare rapida prin cos". In acest regim de functionare cazanul funtioneaza la putere nominala (cu toate reglajele regulatorului).
Efectuati testul functionarii incalzirii.
7.3. Reglarea puterii cazanului

punerea cazanului in functiune
masurarea presiunii de alimentare cu gaz
inainte de a efectua reglajele lasati cazanul sa functioneze o perioada (pentru stabilizarea presiunii pe
arzator)
conectati manometrele (conducte - U) in locurile de masurat a gazului pe ambele sectiuni ale arzatorului
masurati pe contoar debitul de gaz si daca nu este potrivita pentru puterea nominala (vezi tab. 2), reglati
cantitatea de gaz ai debitul de gaz pe ambele regulatoare (valoarea presiunii tebuie sa fie aceeasi). Reglati presiunea pe regulatorul de presiune gaz (presiune gaz), care este scrisa in tabelul No. 2.
Masurati concentratia de CO2, CO, NOx in produsele de combustie.

Teaca pentru surub de
reglare
marimea presiunii gaze lor
la intrare
Regulator de presiune
gaz
Intrarea gazului
![]()
In valve
Figura no. 21 electroventil honeywell VR 4605 A
8. Operatii de exploatare pentru utilizator
Cazanul functioneaza automat conform reglajelor efectuate de dispozitivele de reglare si uilizatorul efectueaza numai urmatoarele operatii
Pornirea si inchiderea cazanului cu butonul de pe panoul de comanda al cazanului
controlul functionarii cazanului de regulator
reglarea si verificarea temperaturii apei cerute in domeniul cuprins intre 0 si 85 C pe termostatul cazanului
comutarea intre manual (cazanul este controlat numai de termostatul cazanului, pompa circuitului de incalzire este inca pornita, in versiunea echipata cu regulator RVA 63.280 este comutata numai pe pompa primului circuit de incalzire) si automat (cazanul este controlat de regulator).
In cazul unor defectiuni se aprinde lampa de semnalizare defectiuni pe tabloul de control
Deblocarea termostatului de siguranta. Atunci cand cazanul este inchis de termostatul de siguranta astfel incat s-a aprins lampa de semnalizare "SUPRAINCALZIRE" pe panoul de control.
Deblocarea termostatului gazelor arse.
Intrerupator
principal

Lampa de semnalizare supraincalzire
Deblocarea automata cu lampa de semnalizare defectiuni
Siguranta fuzibile 2.5 A
Diafragmele regulatoarelor RVA
termometru
deblocarea termostatului de gaze arse
deblocarea termostatului de siguranta
termostatul cazanului
comutator manual/automat I
termomanometru
manometru

Figura no. 22 tablou de comanda standard al cazanului Viadrus G 100 LXX
IMPORTANT
Accesul la cazan va fi permis numai persoanelor adulte.
Cazanul este racordat la o retea electrica stabila de 220 V / 50 Hz cu protectie corecta (impamantarea)
Daca nu este utilizat o lunga perioada de timp, deconectati cazanul de la reteaua electrica.
Camera cazanului trebuie mentinuta curata si fara praf.
Daca exista pericolul de producere sau patrundere accidentala a gazelor combustibile in camera cazanului, sau in cazul unor lucrari care ar putea sa mareasca pericolul declansarii unui incendiu sau explozii, cazanul trebuie sa fie scos din functiune inainte de a incepe aceste lucrari.
Este interzisa amplasarea materialelor combustibile pe cazan sau la o distanta inferioara celei de siguranta fata de cazan.
Instalarea, pornirea cazanului si reparatiile pot fi realizate numai de centrele service specializate de producator.
Trebuie sa se realizeze o data pe an operatiile de revizie uzuala a cazanului.
9. Intretinere
Instalarea, pornirea cazanului si reparatiile pot fi realizate numai de centrele service specializate de producator.
Deconectati cazanul de la reteaua electrica.
Intrerupeti alimentarea cu gaz a cazanului
Intrerupeti alimentarea arzatorului cu gaz.
Deconectati cablurile electroventilelor si ale electrozilor.
Demontati placa arzatorului de pe corpul cazanului.
Scoateti arzatorul din camera de combustie.
Scoateti capacul si izolatia.
Desurubati capacul colectorului de gaze arse
Verificati suprafata de incalzire a cazanului si efectuati spalarea chimica (de exmeplu cu METANOTHERM)
utilizati spray chimic pe suprafata de incalzire

montati mantaua, colectorul de gaze arse si capacul
puneti in functiune arzatorul
utilizati spray de curatat prin orificiile din spatele arzatorului (orificiul pentru alimentare cu aer secundar) si
sprintre fiecare tub in parte.
In cazul in care se gasesc multe impuritati pe suprafata de incalzire efectuati urmatoarele operatii:
introduceti solutie de curatat in orificii si asteptati aproximativ 10 minute
spalati cu apa suprafata de incalzire
indepartati impuritatiile de pe suprafata arzatorului
montati arzatorul, alimentarea cu gaz si racordurile la electroventile
fixati capacul colectorului de gaze arse
montati capacul
verifciati dimensiunea conductelor de alimentare cu gaz pe timpul functionarii
Verificati tuburile arzatorului. In cazul impuritatiilor;
deconectati piciorusele de siguranta ale baghetelor ceramice
indepartati cu peria si aspiratorul impuritatiile din orificiile tuburilor
montati baghetele posterioare

tub 1" L - 100
tub ¾"
tub ¾"
tub 1" L - 90
insurubati 1"
tub 1" L 3
cot 1" 90 cu filet interior si exterior
tub 1" L 752
cot 1" 90 cu filet interior
L3 6 225 7 275 8 370 9 370
pozitiile 1 - 4 sunt livrate complet ca parti sudate
figura no. 23 Schema alimentarii arzatorului cu gaz
Defectiuni si remedii
Reparatiile pot fi efectuate numai de centrele service specializate de producator. Beneficiarul poate efectua reparatiile indicate prin simbolul "*"
DEFECTIUNI SI REMEDII
Reparatiile pot fi efectuate numai de catre service autorizat specializat de firma producatoare. Utilizatorul final poate efectua reparatiile indicate cu simbolul "*".
|
DEFECTIUNI |
CAUZE |
SIMBOL |
REMEDII |
|
1. Dupa comutarea cazanului nu se aprind lampile de semnalizare de pe intrerupatorul principal |
Cazanul nu este alimentat cu tensiune |
Verifciati tensiunea |
|
|
Lampa de semnalizare defecta |
Schimbati intrerupatorul |
||
|
2. cazanul nu poate fi pornit - electrodul nu se aprinde |
Defectiune automatizare |
Schimbati automatizarea |
|
|
Cablurile catre electrodul de aprindere sunt intrerupte |
Verificarea conexiunilor electrodului cu inalta tensiune de alimentare a automatizarii |
||
|
Electrod defect |
Schimbati electrodul |
||
|
3. Cazanul nu poate fi pornit - pot aparea scantei zgomotoase |
Firele prost conectate sau electrodul defect |
Verificati electrozii si conexiunile cablurilor de aprindere si conductorul nul |
|
|
4. Cazanul nu porneste - aprinderea cu electrod cu scanteie (pe tabloul de control se aprind lampile de semnalizare defectiuni) |
Intreruperea alimentarii cu gaz |
Verificati presiunea gazului de alimentare |
|
|
Verificati dispozitivul de inchidere gaz al consumatorului |
|||
|
Aer in conducta cu gaz |
Eliminati aerul |
||
|
Electroventilul nu se deschide |
Schimbati electroventilul |
||
|
5. Cazanul porneste si se opreste dupa o scurta perioada de timp si pe tabloul de comanda se aprind lampile de semnalizare defectiune |
Conectare gresita a conductorilor de nul si faza |
Verificati si schimbati conexiunile Clema U - conductor de faza Clema N - conductor de nul |
|
|
Diametre gresite pentru duzele arzatorului |
Verificati daca diametrul duzelor pe arzator este conform cu valorile din tabelul no. 2 |
||
|
Filtrul de impuritati pozitionat inaintea electroventilului este colmatat |
Curatati filtrul pozitionat inaintea electroventilului |
||
|
6. Cazanul nu poate porni - decuplati termostatul de siguranta (pe tabloul de comanda se semnalizeaza supraincalzirea) |
Defectiune termostat cazan |
Deblocarea se efectueaza pe unitatea de control TB |
|
|
Apa putina in circuit |
Verificati presiunea apei in circuit si eventual completati circuitul cu apa |
||
|
Verificati presiunea in vasul de expansiune (daca sistemul de incalzire este sistem inchis) |
|||
|
Circulatie scazuta apa in circuit |
Verificati functionarea pompelor de circulatie |
||
|
7. Blocarea termostatelor de gaze arse |
Cos infundat |
Curatati cosul |
|
|
Vantul puternic poate inversa sensul de parcurgere al gazelor arse |
Deblocati termostatul gaze arse actionand butonul "DEBLOCARE" de pe panoul de comanda |

Defectiunile de functionare a regulatoarelor RVA sunt descrise in documentatia tehnica a acestor regulatoare.
11. Garantie
Producatorul elibereaza garantie de 24 de luni de la data expedierii cazanului.
|
Politica de confidentialitate | Termeni si conditii de utilizare |
Vizualizari: 4773
Importanta: ![]()
Termeni si conditii de utilizare | Contact
© SCRIGROUP 2025 . All rights reserved